Промышленная Сибирь Ярмарка Сибири Промышленность СФО Электронные торги НОУ-ХАУ Электронные магазины Карта сайта
 
 

Поиск патентов

Как искать?
Реферат
Название
Публикация
Регистрационный номер
Имя заявителя
Имя изобретателя
Имя патентообладателя

    





Оформить заказ и задать интересующие Вас вопросы Вы можете напрямую c 6-00 до 14-30 по московскому времени кроме сб, вс. whatsapp 8-950-950-9888

На данной странице представлена ознакомительная часть выбранного Вами патента

Для получения более подробной информации о патенте (полное описание, формула изобретения и т.д.) Вам необходимо сделать заказ. Нажмите на «Корзину»


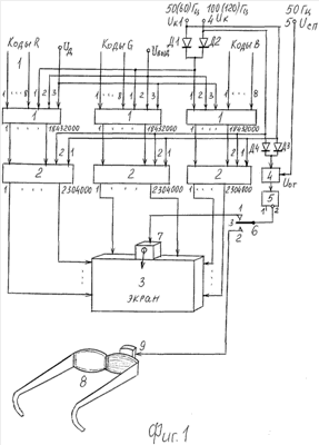
УНИВЕРСАЛЬНЫЙ ЦИФРОВОЙ ДИСПЛЕЙ

Номер публикации патента: 2380854

Вид документа: C1 
Страна публикации: RU 
Рег. номер заявки: 2008130173/09 
  Сделать заказПолучить полное описание патента

Редакция МПК: 
Основные коды МПК: H04N009/12    
Аналоги изобретения: RU 2316139 C1, 27.01.2008. US 2008150847 A1, 26.06.2008. CN 101211533 А, 02.07.2008. RU 2006146956 A, 10.07.2008. 

Имя заявителя: Волков Борис Иванович (RU) 
Изобретатели: Волков Борис Иванович (RU) 
Патентообладатели: Волков Борис Иванович (RU) 

Реферат


Изобретение относится к аппаратным средствам персонального компьютера /ПК/ и телевизионных приемников, может быть использовано в качестве цифрового дисплея в ПК, ноутбуках и телевизорах. Техническим результатом являются достоверная цветопередача кодов цветовых сигналов и воспроизведение стереоизображения. Результат достигается тем, что в универсальный цифровой дисплей, содержащий три канала цветовых сигналов и плоскопанельный экран, введены ключ, триггер, переключатель, ИК-передатчик, ЗД-очки с ИК-приемником, а блок формирования управляющих сигналов выполнен из преобразователей "код - число импульсов излучений" по числу максимального разрешения кадра и двух блоков схем формирования импульса. 7 ил., 2 табл.

Дирекция сайта "Промышленная Сибирь"
Россия, г.Омск, ул.Учебная, 199-Б, к.408А
Сайт открыт 01.11.2000
© 2000-2018 Промышленная Сибирь
Разработка дизайна сайта:
Дизайн-студия "RayStudio"