Промышленная Сибирь Ярмарка Сибири Промышленность СФО Электронные торги НОУ-ХАУ Электронные магазины Карта сайта
 
 

Поиск патентов

Как искать?
Реферат
Название
Публикация
Регистрационный номер
Имя заявителя
Имя изобретателя
Имя патентообладателя

    





Оформить заказ и задать интересующие Вас вопросы Вы можете напрямую c 6-00 до 14-30 по московскому времени кроме сб, вс. whatsapp 8-950-950-9888

На данной странице представлена ознакомительная часть выбранного Вами патента

Для получения более подробной информации о патенте (полное описание, формула изобретения и т.д.) Вам необходимо сделать заказ. Нажмите на «Корзину»


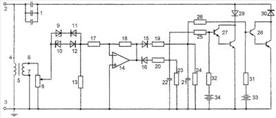
РЕГУЛИРУЕМЫЙ ИСТОЧНИК РЕАКТИВНОЙ МОЩНОСТИ

Номер публикации патента: 2394355

Вид документа: C1 
Страна публикации: RU 
Рег. номер заявки: 2009108600/09 
  Сделать заказПолучить полное описание патента

Редакция МПК: 
Основные коды МПК: H02P009/46   H02J003/18    
Аналоги изобретения: SU 875573 А2, 30.01.1981. RU 2076506 C1, 27.02.1997. RU 2261524 C2, 27.09.2005. RU 2332779 C1, 27.08.2008. US 4677364 A, 30.08.1987. FR 2870401 A, 18.11.2005. JP 2006311686 A, 09.11.2006. EP 0348938 A1, 03.01.1990. WO 2008015306 А2, 07.02.2008. 

Имя заявителя: Государственное образовательное учреждение высшего профессионального образования "Карачаево-Черкесская государственная технологическая академия" (RU) 
Изобретатели: Зинченко Владимир Филиппович (RU)
Кимкетов Май Джанхотович (RU)
Кимкетов Мурат Майевич (RU)
Зинченко Антон Владимирович (RU)
Кимкетов Эдуард Майевич (RU)
Черноусова Лилия Владимировна (RU) 
Патентообладатели: Государственное образовательное учреждение высшего профессионального образования "Карачаево-Черкесская государственная технологическая академия" (RU) 

Реферат


Изобретение относится к области электротехники и может быть использовано для автоматического регулирования реактивной мощности, поступающей в статор низковольтного асинхронного генератора от конденсаторной батареи для снижения отклонений его напряжения в автономных источниках энергии малой мощности. Техническим результатом является упрощение при малом расходе активной мощности, не превышающем единиц процентов от мощности генератора. В регулируемом источнике реактивной мощности непосредственно в цепь регулируемой батареи включены высоковольтные сильноточные транзисторы с максимально упрощенной схемой управления и температурной стабилизацией. 1 ил.

Дирекция сайта "Промышленная Сибирь"
Россия, г.Омск, ул.Учебная, 199-Б, к.408А
Сайт открыт 01.11.2000
© 2000-2018 Промышленная Сибирь
Разработка дизайна сайта:
Дизайн-студия "RayStudio"