|
На данной странице представлена ознакомительная часть выбранного Вами патента
Для получения более подробной информации о патенте (полное описание, формула изобретения и т.д.) Вам необходимо сделать заказ. Нажмите на «Корзину»
| УСТРОЙСТВО КОНТРОЛЯ И УПРАВЛЕНИЯ МАШИНЫ ПОСТОЯННОГО ТОКА |  |
Номер публикации патента: 2168843 |  |
| Редакция МПК: | 7 | | Основные коды МПК: | H02P007/28 | | Аналоги изобретения: | SU 1374381 A1, 15.02.1988. SU 1686673 A1, 23.10.1991. SU 1758779 A1, 30.08.1998. EP 0279427 A2, 24.08.1988. |
| Имя заявителя: | Липецкий государственный технический университет | | Изобретатели: | Битюцкий И.Б. Котов А.И. Рогов М.Ю. | | Патентообладатели: | Липецкий государственный технический университет |
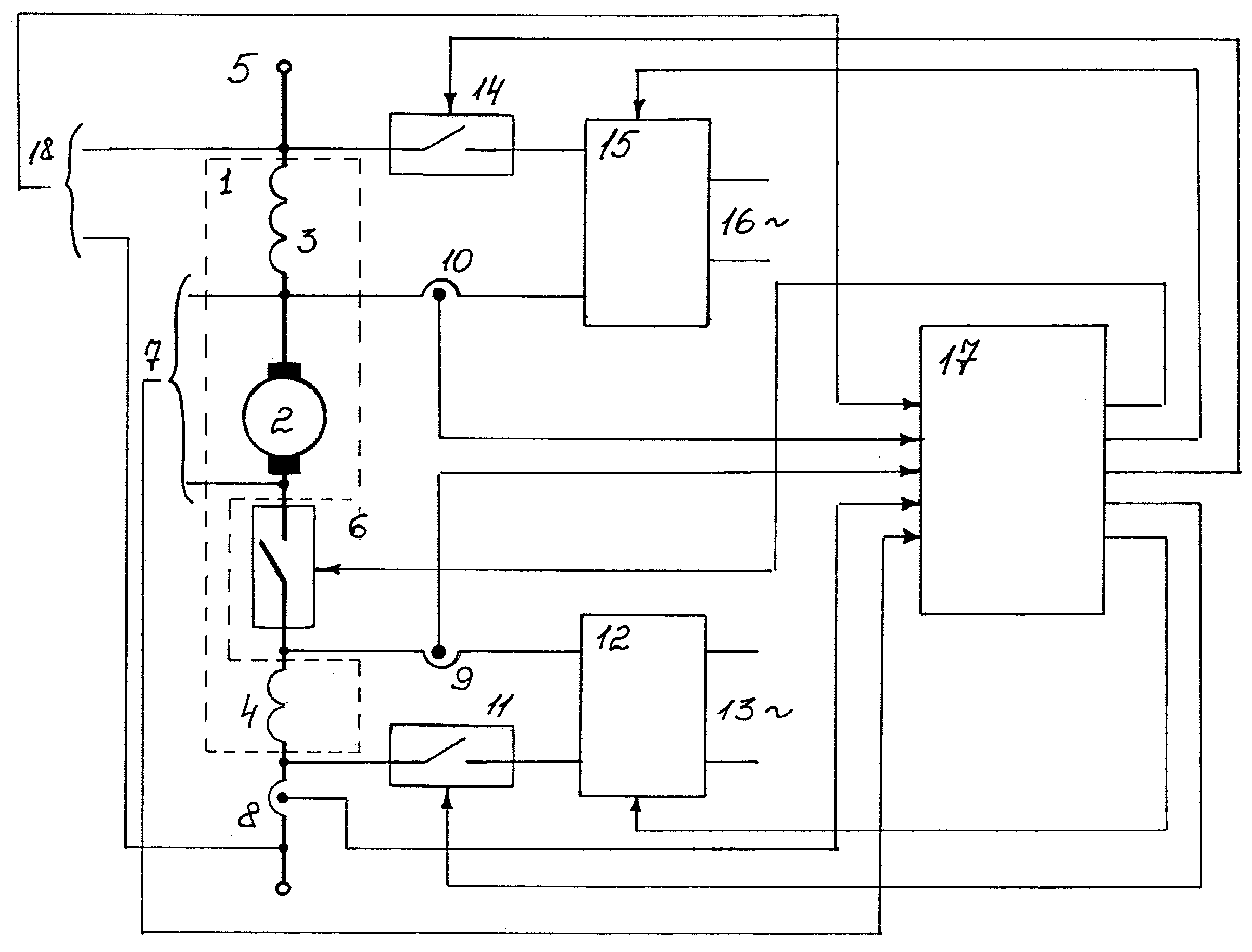
Реферат |  |
Изобретение может быть использовано для управления тяговыми электродвигателями. Устройство контроля и управления содержит машину постоянного тока с последовательной обмоткой возбуждения и обмоткой дополнительных полюсов, датчик контроля ЭДС якоря, датчик контроля напряжения, питающего якорь, первого электронного ключа в цепи якоря, первого регулируемого выпрямителя предварительного питания последовательной обмотки возбуждения, соединенного с последней через второй управляемый ключ и датчик контроля тока возбуждения, второго регулируемого выпрямителя предварительного питания обмотки дополнительных полюсов, соединенного с последней через третий управляемый ключ и датчик контроля тока, и блок управления, первым, вторым и третьим электронными ключами, и цепями задания первого, второго регулируемого выпрямителя. Перед восстановлением питающего напряжения через первый регулируемый выпрямитель создается необходимый ток последовательной обмотки возбуждения, что контролируется по датчику ЭДС якоря. Исправность цепи предварительного питания контролируется по датчику тока возбуждения. Через второй регулируемый выпрямитель создается необходимый коммутирующий поток от дополнительных полюсов, контролируя по току возбуждения дополнительных полюсов и сравнивая с ранее зафиксированным током якоря. Технический результат заключается в ограничении тока якоря и улучшении коммутационной способности коллекторного узла при отключении и внезапном восстановлении напряжения источника питания. 1 ил.
|