Промышленная Сибирь Ярмарка Сибири Промышленность СФО Электронные торги НОУ-ХАУ Электронные магазины Карта сайта
 
 

Поиск патентов

Как искать?
Реферат
Название
Публикация
Регистрационный номер
Имя заявителя
Имя изобретателя
Имя патентообладателя

    





Оформить заказ и задать интересующие Вас вопросы Вы можете напрямую c 6-00 до 14-30 по московскому времени кроме сб, вс. whatsapp 8-950-950-9888

На данной странице представлена ознакомительная часть выбранного Вами патента

Для получения более подробной информации о патенте (полное описание, формула изобретения и т.д.) Вам необходимо сделать заказ. Нажмите на «Корзину»


СПОСОБ УПРАВЛЕНИЯ ВЕНТИЛЬНЫМ ДВИГАТЕЛЕМ И СЛЕДЯЩАЯ СИСТЕМА ДЛЯ ЕГО ОСУЩЕСТВЛЕНИЯ

Номер публикации патента: 2455748

Вид документа: C1 
Страна публикации: RU 
Рег. номер заявки: 2010151584/07 
  Сделать заказПолучить полное описание патента

Редакция МПК: 
Основные коды МПК: H02P006/16   H02P027/04   G05B011/01    
Аналоги изобретения: RU 2354036 C1, 27.04.2009. RU 2404504 C1, 20.11.2010. RU 97109042 A, 27.05.1999. US 7528565 B2, 05.05.2009. EP 1429446 A1, 16.06.2004. 

Имя заявителя: Государственное образовательное учреждение высшего профессионального образования "Тульский государственный университет" (ТулГУ) (RU) 
Изобретатели: Сурков Виктор Васильевич (RU)
Сурков Александр Викторович (RU)
Сухинин Борис Владимирович (RU)
Егоров Александр Юрьевич (RU) 
Патентообладатели: Государственное образовательное учреждение высшего профессионального образования "Тульский государственный университет" (ТулГУ) (RU) 

Реферат


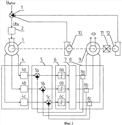
Изобретение относится к области электротехники и может быть использовано в любой следящей системе с вентильным двигателем. Техническим результатом является получение характеристик, тождественных характеристикам коллекторного двигателя постоянного тока, путем аналитического конструирования оптимального по точности регулятора угла поворота вала вентильного двигателя. В способе управления вентильным двигателем трехфазное напряжение питания формируют из знака разности сигнала трехфазного датчика положения ротора синхронного двигателя и сигнала трехфазного датчика тока синхронного двигателя. Сигнал управления формируют путем вычитания из сигнала задания по углу сигнала обратной связи по скорости и сигнала обратной связи по углу. Следящая система с вентильным двигателем содержит модулятор, трехфазный датчик положения ротора синхронного двигателя, трехфазный демодулятор, трехфазный сумматор, трехфазное реле, трехфазный преобразователь, трехфазный датчик тока синхронного двигателя, трехфазный синхронный двигатель и дополнительно введены редуктор с датчиком угла и датчик скорости синхронного двигателя, сумматор с одним суммирующим и двумя вычитающими входами, соединенные с элементами следящей системы так, как указано в формуле изобретения. 2 н.п. ф-лы, 1 ил.

Дирекция сайта "Промышленная Сибирь"
Россия, г.Омск, ул.Учебная, 199-Б, к.408А
Сайт открыт 01.11.2000
© 2000-2018 Промышленная Сибирь
Разработка дизайна сайта:
Дизайн-студия "RayStudio"