Промышленная Сибирь Ярмарка Сибири Промышленность СФО Электронные торги НОУ-ХАУ Электронные магазины Карта сайта
 
 

Поиск патентов

Как искать?
Реферат
Название
Публикация
Регистрационный номер
Имя заявителя
Имя изобретателя
Имя патентообладателя

    





Оформить заказ и задать интересующие Вас вопросы Вы можете напрямую c 6-00 до 14-30 по московскому времени кроме сб, вс. whatsapp 8-950-950-9888

На данной странице представлена ознакомительная часть выбранного Вами патента

Для получения более подробной информации о патенте (полное описание, формула изобретения и т.д.) Вам необходимо сделать заказ. Нажмите на «Корзину»


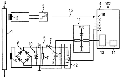
УСТРОЙСТВО ДЛЯ КОНТРОЛЯ ПРОЦЕССОВ УТЕЧКИ В ПРОВОДНИКЕ СИСТЕМЫ СРЕДНЕГО ИЛИ ВЫСОКОГО НАПРЯЖЕНИЯ

Номер публикации патента: 2462803

Вид документа: C2 
Страна публикации: RU 
Рег. номер заявки: 2009132661/07 
  Сделать заказПолучить полное описание патента

Редакция МПК: 
Основные коды МПК: H02H003/04   H02H003/16    
Аналоги изобретения: ЕР 1260820 А1, 27.11.2002. US 3544846 A, 28.02.1968. SU 667175 А, 05.06.1979. DE 3048785 A1, 23.12.1980. 

Имя заявителя: СИМЕНС АКЦИЕНГЕЗЕЛЛЬШАФТ (DE) 
Изобретатели: КЛИНГБАЙЛЬ Ларс (DE)
ЭХСЛЕ Вальтер (DE) 
Патентообладатели: СИМЕНС АКЦИЕНГЕЗЕЛЛЬШАФТ (DE) 
Приоритетные данные: 01.02.2007 DE 102007005748.4 

Реферат


Использование: в области электротехники. Технический результат заключается в повышении надежности и экономичности устройства. Устройство для контроля процессов утечки в проводнике (1) системы среднего или высокого напряжения содержит, по меньшей мере, один преобразователь (2, 3), который предназначен для определения протекающего в проводнике (1) тока (I), причем упомянутый, по меньшей мере, один преобразователь (2, 3) соединен с контролирующим устройством (4) для контроля процесса утечки. Для того чтобы очень кратковременные процессы утечки контролировать энергосберегающим способом, изобретение предусматривает, что между преобразователем (2, 3) и контролирующим устройством (4) размещено спусковое устройство (5), которое при превышении протекающего в проводнике (1) порогового тока (Is) переводит контролирующее устройство (4) из не соответствующего контролю пассивного режима в соответствующий контролю активный режим, и что между преобразователем (2, 3) и контролирующим устройством (4) размещена, по меньшей мере, одна схема (6) запоминающего устройства, которая запоминает ток (I) утечки, подлежащий контролю и/или регистрации контролирующим устройством (4). 20 з.п. ф-лы, 1 ил.

Дирекция сайта "Промышленная Сибирь"
Россия, г.Омск, ул.Учебная, 199-Б, к.408А
Сайт открыт 01.11.2000
© 2000-2018 Промышленная Сибирь
Разработка дизайна сайта:
Дизайн-студия "RayStudio"