Промышленная Сибирь Ярмарка Сибири Промышленность СФО Электронные торги НОУ-ХАУ Электронные магазины Карта сайта
 
 

Поиск патентов

Как искать?
Реферат
Название
Публикация
Регистрационный номер
Имя заявителя
Имя изобретателя
Имя патентообладателя

    





Оформить заказ и задать интересующие Вас вопросы Вы можете напрямую c 6-00 до 14-30 по московскому времени кроме сб, вс. whatsapp 8-950-950-9888

На данной странице представлена ознакомительная часть выбранного Вами патента

Для получения более подробной информации о патенте (полное описание, формула изобретения и т.д.) Вам необходимо сделать заказ. Нажмите на «Корзину»


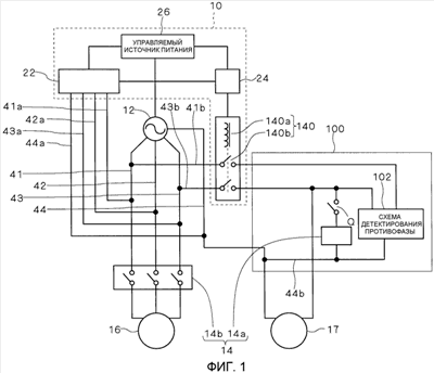
СХЕМА ЗАЩИТЫ ОТ ПЕРЕНАПРЯЖЕНИЙ И СИСТЕМА ИСТОЧНИКА ПИТАНИЯ

Номер публикации патента: 2460189

Вид документа: C2 
Страна публикации: RU 
Рег. номер заявки: 2010141821/07 
  Сделать заказПолучить полное описание патента

Редакция МПК: 
Основные коды МПК: H02H003/20    
Аналоги изобретения: JP 8207652 A, 13.08.1996. RU 2242071 C1, 10.12.2004. RU 22725 U1, 20.04.2002. US 4594632 A, 10.06.1986. 

Имя заявителя: ДАЙКИН ИНДАСТРИЗ, ЛТД. (JP) 
Изобретатели: ОХКИДО Такео (JP)
ХАСИМОТО Масафуми (JP) 
Патентообладатели: ДАЙКИН ИНДАСТРИЗ, ЛТД. (JP) 
Приоритетные данные: 13.03.2008 JP 2008-063637 

Реферат


Использование: в области электротехники. Технический результат - повышение надежности. Перенапряжение детектируется даже в нагрузке, имеющей большую величину мощности потребления, и подача питания прерывается с помощью простой конфигурации. Контакт (14b) первого реле предусмотрен между многофазным источником (12) питания и компрессором (16), а катушка (14a) первого реле, которая управляет размыканием/замыканием контакта (14b) первого реле, установлена в схеме (100) управления, имеющей меньшую величину мощности потребления по сравнению с компрессором (16). Второе реле (140) присоединено между многофазным источником (12) питания и схемой (100) управления. Когда схема (22) детектирования перенапряжения детектирует перенапряжение, блок (24) возбуждения реле управляет возбуждением катушки (140a) второго реле, включенной во второе реле (140), для прерывания подачи питания из многофазного источника (12) питания на схему (100) управления. Прерывание подачи питания на схему (100) управления вызывает прерывание подачи питания на катушку (14a) первого реле, и контакт (14b) первого реле выполняет операцию прерывания. 2 н. и 2 з.п. ф-лы, 4 ил.

Дирекция сайта "Промышленная Сибирь"
Россия, г.Омск, ул.Учебная, 199-Б, к.408А
Сайт открыт 01.11.2000
© 2000-2018 Промышленная Сибирь
Разработка дизайна сайта:
Дизайн-студия "RayStudio"