Промышленная Сибирь Ярмарка Сибири Промышленность СФО Электронные торги НОУ-ХАУ Электронные магазины Карта сайта
 
 

Поиск патентов

Как искать?
Реферат
Название
Публикация
Регистрационный номер
Имя заявителя
Имя изобретателя
Имя патентообладателя

    





Оформить заказ и задать интересующие Вас вопросы Вы можете напрямую c 6-00 до 14-30 по московскому времени кроме сб, вс. whatsapp 8-950-950-9888

На данной странице представлена ознакомительная часть выбранного Вами патента

Для получения более подробной информации о патенте (полное описание, формула изобретения и т.д.) Вам необходимо сделать заказ. Нажмите на «Корзину»


ЭЛЕКТРОННОЕ ОТКЛЮЧАЮЩЕЕ УСТРОЙСТВО, ОСНАЩЕННОЕ СХЕМОЙ ЭЛЕКТРОПИТАНИЯ, СОДЕРЖАЩЕЙ СРЕДСТВО ПОВЫШЕНИЯ НАПРЯЖЕНИЯ, И АВТОМАТИЧЕСКИЙ ВЫКЛЮЧАТЕЛЬ, СОДЕРЖАЩИЙ ОДНО ТАКОЕ ОТКЛЮЧАЮЩЕЕ УСТРОЙСТВО

Номер публикации патента: 2383960

Вид документа: C2 
Страна публикации: RU 
Рег. номер заявки: 2006128031/09 
  Сделать заказПолучить полное описание патента

Редакция МПК: 
Основные коды МПК: H01H081/00    
Аналоги изобретения: DE 19819149 A1, 28.10.1999. RU 2160478 C2, 10.12.2000. RU 5689 U1, 16.12.2000. JP 2005093303 A, 07.04.2005. 

Имя заявителя: ШНЕЙДЕР ЭЛЕКТРИК ЭНДЮСТРИ САС (FR) 
Изобретатели: УБР Паскаль (FR) 
Патентообладатели: ШНЕЙДЕР ЭЛЕКТРИК ЭНДЮСТРИ САС (FR) 
Приоритетные данные: 02.08.2005 FR 05 08273 

Реферат


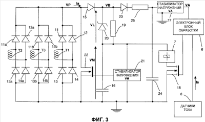
Использование: в области электротехники. Технический результат заключается в увеличении быстродействия. Электронное отключающее устройство содержит, по меньшей мере, один датчик (T1, T2, Т3) тока, выпрямляющую схему (3) для подачи питающего тока (Iа), электронный блок (6) обработки для управления исполнительным механизмом, предназначенным для того, чтобы приводить в действие размыкающий механизм основного проводника (1), и схему (4) электропитания, оснащенную стабилизатором (17) напряжения, предназначенным для того, чтобы подавать питающее напряжение (VA) в электронный блок обработки. В электронном отключающем устройстве схема электропитания содержит средство (19, 20) повышения напряжения, позволяющее подавать повышенное напряжение (VB) на вход стабилизатора (17) напряжения, предназначенного для того, чтобы подавать питающее напряжение (VA) в электронный блок обработки, при этом упомянутое повышенное напряжение (VB) больше, чем напряжение (VM) на клеммах накопительного конденсатора. Изобретение также относится к автоматическому выключателю, оснащенному вышеописанным электронным отключающим устройством. 2 н. и 7 з.п. ф-лы, 5 ил.

Дирекция сайта "Промышленная Сибирь"
Россия, г.Омск, ул.Учебная, 199-Б, к.408А
Сайт открыт 01.11.2000
© 2000-2018 Промышленная Сибирь
Разработка дизайна сайта:
Дизайн-студия "RayStudio"