Промышленная Сибирь Ярмарка Сибири Промышленность СФО Электронные торги НОУ-ХАУ Электронные магазины Карта сайта
 
 

Поиск патентов

Как искать?
Реферат
Название
Публикация
Регистрационный номер
Имя заявителя
Имя изобретателя
Имя патентообладателя

    





Оформить заказ и задать интересующие Вас вопросы Вы можете напрямую c 6-00 до 14-30 по московскому времени кроме сб, вс. whatsapp 8-950-950-9888

На данной странице представлена ознакомительная часть выбранного Вами патента

Для получения более подробной информации о патенте (полное описание, формула изобретения и т.д.) Вам необходимо сделать заказ. Нажмите на «Корзину»


СТАБИЛИЗАТОР ПЕРЕМЕННОГО НАПРЯЖЕНИЯ

Номер публикации патента: 2365968

Вид документа: C1 
Страна публикации: RU 
Рег. номер заявки: 2008113258/09 
  Сделать заказПолучить полное описание патента

Редакция МПК: 
Основные коды МПК: G05F001/20    
Аналоги изобретения: RU 50691 U1, 20.01.2006. SU 966809 A, 15.10.1982. ТЕПЛЯКОВ Д.А. Электротехника и электроника. Учебное пособие для средних специальных учебных заведений, часть 1 «Электротехника», «Ин-Фолио». - Волгоград, 29.01.2008. 

Имя заявителя: Общество с ограниченной ответственностью ООО "Энергия" (RU) 
Изобретатели: Луппо Николай Николаевич (RU)
Калинин Виктор Анатольевич (RU)
Петухов Андрей Иванович (RU) 
Патентообладатели: Общество с ограниченной ответственностью ООО "Энергия" (RU) 

Реферат


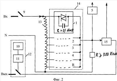
Изобретение относится к электротехнике, а именно к стабилизаторам напряжения переменного тока, предназначено для использования в системах электроснабжения. Стабилизатор переменного напряжения, содержит автотрансформатор, коммутатор, автоматический выключатель, устройство питания устройство управления, клеммы подключения к сети и нагрузки, датчик тока нагрузки, устройство индикации информации о состоянии стабилизатора, устройство подключения нагрузки, устройство управления стабилизатором, содержащее микроконтроллер, датчик выходного напряжения, датчик тока нагрузки и датчик синхроимпульсов, а также клеммы защитного заземления. Для определения входного напряжения и управления работой стабилизатора переменного напряжения используют показания датчика выходного напряжения при отсутствии датчика входного напряжения. Для определения входного напряжения и управления стабилизатором в режиме включения используются зависимость между импедансами, когда импеданс между контактами входного и выходного напряжения во много раз меньше импеданса между коммутатором и общим контактом, при этом входное напряжение с большой точностью равно выходному напряжению, измеряемому датчиком выходного напряжения. Для определения входного напряжения и управления стабилизатором в режиме включения микроконтроллер по показаниям датчика выходного напряжения определяет, входит ли показания входного напряжения в допустимые пределы, и подает команду на включение стабилизатора с соответствующим номером контакта ключа коммутатора или при выходе показаний входного напряжения за допустимые пределы выдает команду на индикатор о характере аварии. Для определения входного напряжения и управления работой стабилизатора в режиме штатной работы микроконтроллер по показанию датчика выходного напряжения и номеру контакта включенного ключа коммутатора рассчитывает величину входного напряжения. Для определения входного напряжения и управления работой в аварийном режиме микроконтроллер по показанию датчика выходного напряжения и номеру одного из двух крайних контактов включенного ключа коммутатора рассчитывает критическую величину входного напряжения, выходящую за допустимые пределы, и подает команду на отключение стабилизатора и команду на индикатор о характере аварии. В аварийном режиме, как и в режиме включения, микроконтроллер по показанию датчика выходного напряжения определяет показание входного напряжения и, если оно входит в допустимые пределы, подает команду на включение стабилизатора с соответствующим номером контакта ключа коммутатора. Предлагаемый регулятор позволяет упростить конструкцию стабилизатора, повысить надежность и снизить стоимость. Использование устройства управления регулятором позволяет повысить надежность за счет значительного уменьшения количества дискретных электронных элементов и обработки значительного числа аварийных ситуаций, также повышается точность измерений и объем отображаемой информации, снижается стоимость. 2 ил.

Дирекция сайта "Промышленная Сибирь"
Россия, г.Омск, ул.Учебная, 199-Б, к.408А
Сайт открыт 01.11.2000
© 2000-2018 Промышленная Сибирь
Разработка дизайна сайта:
Дизайн-студия "RayStudio"