Промышленная Сибирь Ярмарка Сибири Промышленность СФО Электронные торги НОУ-ХАУ Электронные магазины Карта сайта
 
 

Поиск патентов

Как искать?
Реферат
Название
Публикация
Регистрационный номер
Имя заявителя
Имя изобретателя
Имя патентообладателя

    





Оформить заказ и задать интересующие Вас вопросы Вы можете напрямую c 6-00 до 14-30 по московскому времени кроме сб, вс. whatsapp 8-950-950-9888

На данной странице представлена ознакомительная часть выбранного Вами патента

Для получения более подробной информации о патенте (полное описание, формула изобретения и т.д.) Вам необходимо сделать заказ. Нажмите на «Корзину»


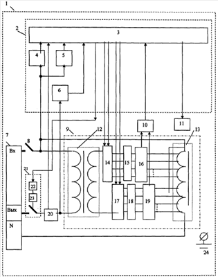
ВЫСОКОТОЧНЫЙ ЭЛЕКТРОННЫЙ РЕГУЛЯТОР НАПРЯЖЕНИЯ ПЕРЕМЕННОГО ТОКА

Номер публикации патента: 2364915

Вид документа: C1 
Страна публикации: RU 
Рег. номер заявки: 2008109800/09 
  Сделать заказПолучить полное описание патента

Редакция МПК: 
Основные коды МПК: G05F001/30    
Аналоги изобретения: RU 2188496 C1, 27.08.2002. RU 2117981 C1, 20.08.1998. GB 1300229 A, 20.12.1972. 

Имя заявителя: Общество с ограниченной ответственностью ООО "Энергия" (RU) 
Изобретатели: Петухов Андрей Иванович (RU)
Калинин Виктор Анатольевич (RU)
Парамонов Андрей Михайлович (RU) 
Патентообладатели: Общество с ограниченной ответственностью ООО "Энергия" (RU) 

Реферат


Изобретение относится к электротехнике, а именно к регуляторам (стабилизаторам) напряжения переменного тока, и предназначается для использования в системах электроснабжения для стабилизации однофазного источника напряжения электроэнергии переменного тока и в устройствах, где возникает необходимость точной регулировки напряжения. Технический результат достигается тем, что в уже известном регуляторе напряжения переменного тока, включающем суммирующий и автотрансформаторы, коммутатор, устройство управления стабилизатором с микроконтроллером и датчиками синхроимпульсов, входного и выходного напряжения, датчик синхроимпульсов тока, датчик тока нагрузки, устройство отображения информации о состоянии регулятора, расположенными в корпусе, а также клеммы для подключения к сети и нагрузке, автотрансформатор содержит две группы отводов, группу отводов грубой регулировки с количеством отводов = m и группу отводов точной регулировки с количеством отводов = k, причем вольтдобавка между соседними отводами грубой регулировки значительно превышает вольтдобавку между соседними отводами точной регулировки, сочетание подключения двух отводов одного из группы точной регулировки и одного из группы грубой регулировки позволяет получить ряд напряжений с малой дискретностью и с количеством ступеней регулировки, равным N=m·k, где m - количество отводов грубой регулировки; k - количество отводов точной регулировки. Таким образом, предлагаемый регулятор позволяет повысить надежность за счет уменьшения тока в цепи электронных коммутаторов, повысить быстродействие регулятора, получить высокую точность регулировки при минимальном количестве ключей в коммутаторах и отводов в автотрансформаторе, что является техническим результатом. А использование устройства управления регулятором, содержащего микроконтроллер, позволяет повысить надежность работы за счет значительного уменьшения количества дискретных электронных элементов и обработки значительного числа аварийных ситуаций, также повышается точность измерений и объем отображаемой информации, при этом снижается стоимость регулятора напряжения переменного тока. 6 з.п. ф-лы, 1 ил.

Дирекция сайта "Промышленная Сибирь"
Россия, г.Омск, ул.Учебная, 199-Б, к.408А
Сайт открыт 01.11.2000
© 2000-2018 Промышленная Сибирь
Разработка дизайна сайта:
Дизайн-студия "RayStudio"