Промышленная Сибирь Ярмарка Сибири Промышленность СФО Электронные торги НОУ-ХАУ Электронные магазины Карта сайта
 
 

Поиск патентов

Как искать?
Реферат
Название
Публикация
Регистрационный номер
Имя заявителя
Имя изобретателя
Имя патентообладателя

    





Оформить заказ и задать интересующие Вас вопросы Вы можете напрямую c 6-00 до 14-30 по московскому времени кроме сб, вс. whatsapp 8-950-950-9888

На данной странице представлена ознакомительная часть выбранного Вами патента

Для получения более подробной информации о патенте (полное описание, формула изобретения и т.д.) Вам необходимо сделать заказ. Нажмите на «Корзину»


СПОСОБ И УСТРОЙСТВО ОПРЕДЕЛЕНИЯ МАССЫ НАЛИВНОГО ГРУЗА

Номер публикации патента: 2417395

Вид документа: C2 
Страна публикации: RU 
Рег. номер заявки: 2009115365/08 
  Сделать заказПолучить полное описание патента

Редакция МПК: 
Основные коды МПК: G05D009/00   G08B013/196   G01G019/04    
Аналоги изобретения: RU 2340946 С2, 10.06.2006. RU 2317907 С2, 10.08.2007. RU 64769 U1, 10.07.2007. RU 2110047 С1, 27.04.1998. RU 2263288 С2, 20.11.2003. DE 4015086 А1, 17.01.1991. 

Имя заявителя: Производственный кооператив "Научно-производственный комплекс "Автоматизация" (RU) 
Изобретатели: Плетников Михаил Пантелеймонович (RU)
Алешин Игорь Николаевич (RU)
Немцев Андрей Александрович (RU) 
Патентообладатели: Производственный кооператив "Научно-производственный комплекс "Автоматизация" (RU) 

Реферат


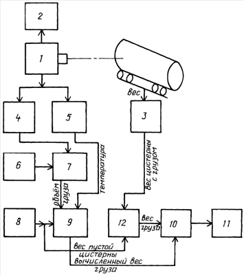
Изобретение относится к области дистанционного контроля заполненности цистерн наливным грузом и определения веса указанного груза на подвижном железнодорожном транспорте. Техническим результатом является повышение достоверности выполнения операции контроля коммерческой сохранности наливного груза. Способ определения массы наливного груза в цистернах железнодорожного подвижного состава, заключающийся в измерении уровня наливного груза по тепловизионному изображению боковой поверхности цистерны, вычислении объема наливного груза и его массы, отличающийся тем, что по данным натурного листа или по данным сопроводительных документов на данную цистерну определяют тип цистерны, заявленные вид и массу наливного груза, по фрагменту тепловизионного изображения части боковой поверхности цистерны, соответствующей ее заполненной наливным грузом части, определяют температуру наливного груза, вычисляют массу наливного груза с учетом его заявленного вида, удельного веса при данной измеренной температуре и типа цистерны, взвешивают цистерну, вычитают из полученного веса вес пустой цистерны с учетом ее типа, определяют таким образом фактическую массу наливного груза, после чего указанную массу сравнивают с заявленной массой наливного груза и по результатам сравнения делают вывод о коммерческой сохранности груза. 2 н.п. ф-лы, 1 ил.

Дирекция сайта "Промышленная Сибирь"
Россия, г.Омск, ул.Учебная, 199-Б, к.408А
Сайт открыт 01.11.2000
© 2000-2018 Промышленная Сибирь
Разработка дизайна сайта:
Дизайн-студия "RayStudio"