Промышленная Сибирь Ярмарка Сибири Промышленность СФО Электронные торги НОУ-ХАУ Электронные магазины Карта сайта
 
 

Поиск патентов

Как искать?
Реферат
Название
Публикация
Регистрационный номер
Имя заявителя
Имя изобретателя
Имя патентообладателя

    





Оформить заказ и задать интересующие Вас вопросы Вы можете напрямую c 6-00 до 14-30 по московскому времени кроме сб, вс. whatsapp 8-950-950-9888

На данной странице представлена ознакомительная часть выбранного Вами патента

Для получения более подробной информации о патенте (полное описание, формула изобретения и т.д.) Вам необходимо сделать заказ. Нажмите на «Корзину»


СПОСОБ И УСТАНОВКА ДЛЯ СЖИЖЕНИЯ ПОТОКА ПРИРОДНОГО ГАЗА

Номер публикации патента: 2423654

Вид документа: C2 
Страна публикации: RU 
Рег. номер заявки: 2008144568/06 
  Сделать заказПолучить полное описание патента

Редакция МПК: 
Основные коды МПК: F25J003/02   F25J001/02    
Аналоги изобретения: US 2005247078 A1, 10.11.2005. RU 2220387 C2, 27.12.2003. RU 2099654 C1, 20.12.1997. US 6526777 B1, 04.03.2003. WO 2005/045338 A1, 19.05.2005. 

Имя заявителя: ШЕЛЛ ИНТЕРНЭШНЛ РИСЕРЧ МААТСХАППИЙ Б.В. (NL) 
Изобретатели: КЕВЕНАР Марк Антониус (NL)
ПОХ Чун Кит (NL) 
Патентообладатели: ШЕЛЛ ИНТЕРНЭШНЛ РИСЕРЧ МААТСХАППИЙ Б.В. (NL) 
Приоритетные данные: 12.04.2006 EP 06112511.8 

Реферат


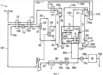
Настоящее изобретение относится к способу сжижения потока углеводородов, например потока природного газа, включающему, по меньшей мере, стадии подачи исходного потока (10) частично сконденсированных углеводородов в первый аппарат (2) для разделения газа и жидкости; разделение потока (10) сырья в первом аппарате (2) для разделения газа и жидкости на газообразный поток и жидкостный поток; расширение газообразного потока (20), сформированного на стадии (b), с получением в результате расширенного потока (40), и его подачу во второй аппарат (3) для разделения газа и жидкости; подачу потока (30) жидкости во второй аппарат (3) для разделения газа и жидкости; отвод жидкостного потока (60) с низа второго аппарата для разделения газа и жидкости и подачу его в колонну (5) фракционирования; отвод газообразного потока (50) с верха второго аппарата (3) для разделения газа и жидкости и подачу его в компрессор (6) с получением в результате сжатого потока (70); охлаждение сжатого потока (70) с получением охлажденного сжатого потока (80); осуществление теплообмена между охлажденным сжатым потоком (80) и потоком, находящимся ниже по потоку от первого аппарата (2) для разделения газа и жидкости и выше по потоку от колонны (5) фракционирования. Технический результат представляет собой увеличение количества произведенного сжиженного природного газа. 2 н. и 11 з.п. ф-лы, 2 ил., 2 табл.

Дирекция сайта "Промышленная Сибирь"
Россия, г.Омск, ул.Учебная, 199-Б, к.408А
Сайт открыт 01.11.2000
© 2000-2018 Промышленная Сибирь
Разработка дизайна сайта:
Дизайн-студия "RayStudio"