|
На данной странице представлена ознакомительная часть выбранного Вами патента
Для получения более подробной информации о патенте (полное описание, формула изобретения и т.д.) Вам необходимо сделать заказ. Нажмите на «Корзину»
| ВЫСОКОЭФФЕКТИВНАЯ СИСТЕМА ДЛИТЕЛЬНОГО ХРАНЕНИЯ СЖИЖЕННЫХ ГАЗОВ ПО СХЕМЕ КИРИЛЛОВА |  |
Номер публикации патента: 2166708 |  |
| Редакция МПК: | 7 | | Основные коды МПК: | F25J001/02 F17C013/00 | | Аналоги изобретения: | US 4017283 A, 12.04.1977. SU 543360 A 15.01.1977. SU 571203 A, 30.08.1977. FR 2507478 А1 21.03.1986. GB 1481726 A, 03.08.1971. |
| Имя заявителя: | Военный инженерно-космический университет им. А.Ф. Можайского | | Изобретатели: | Кириллов Н.Г. | | Патентообладатели: | Военный инженерно-космический университет им. А.Ф. Можайского |
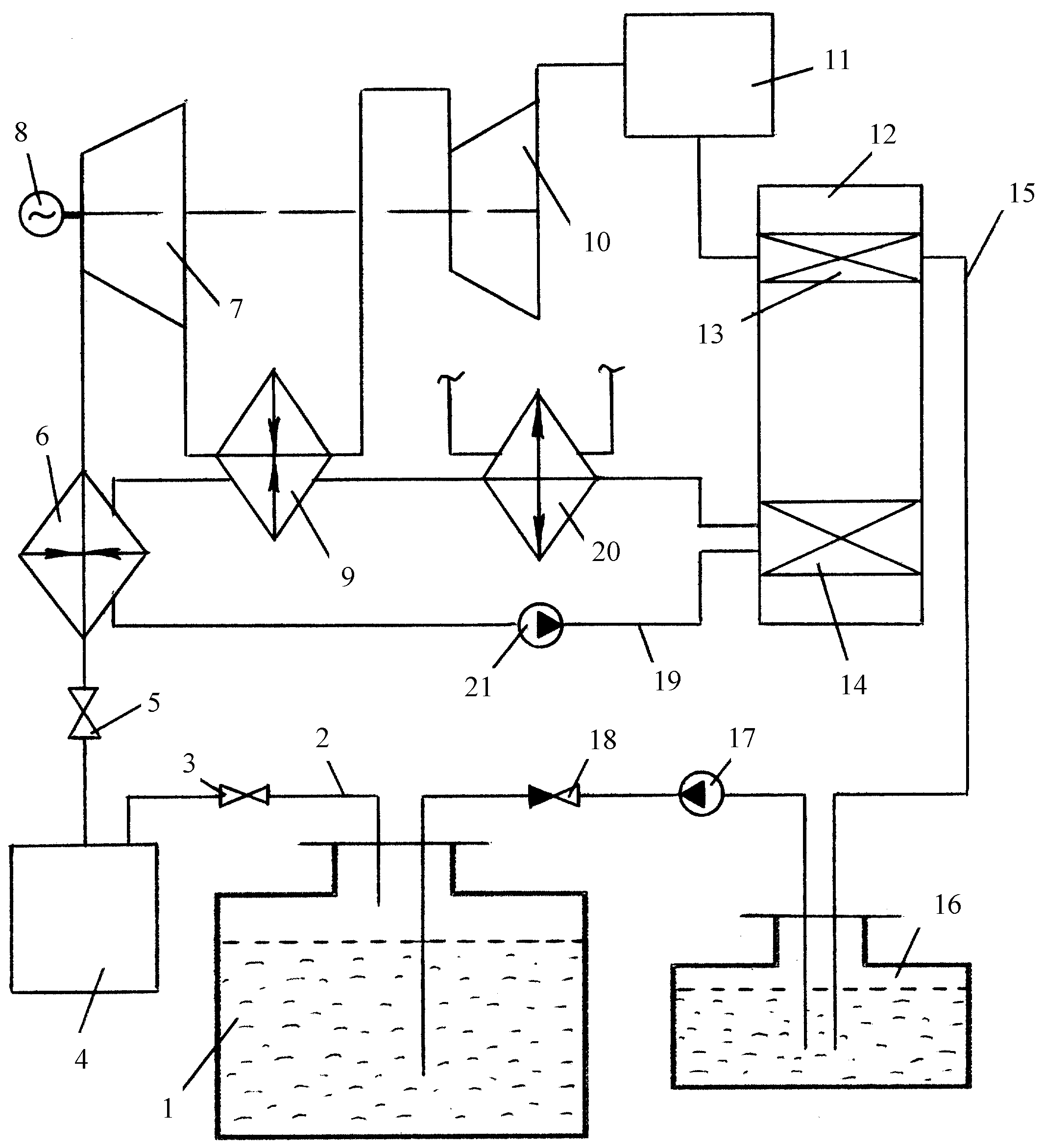
Реферат |  |
Линия газообразного выпара системы хранения состоит из расширительной турбины низкого давления, установленной на одном валу с турбиной высокого давления, запорно-регулирующей арматурой, ресивером, двумя теплообменниками-нагревателями, расположенными между турбинами, и криогенной машиной Стирлинга. Линия сжиженного выпара состоит из насоса высокого давления, сосуда Дьюара и обратного клапана, установленного после насоса высокого давления. Линия сжиженного выпара идет от криогенной машины Стирлинга к емкости для хранения сжиженных газов. Контур охлаждения машины Стирлинга проходит через теплообменники-нагреватели и состоит из охладителя, связанного с окружающей средой, и насоса. Емкость для хранения сжиженного газа выполнена из высокопрочной стали. Использование изобретения позволит повысить эффективность систем и снизить материальные затраты при хранении сжиженных газов. 1 ил.
|