Промышленная Сибирь Ярмарка Сибири Промышленность СФО Электронные торги НОУ-ХАУ Электронные магазины Карта сайта
 
 

Поиск патентов

Как искать?
Реферат
Название
Публикация
Регистрационный номер
Имя заявителя
Имя изобретателя
Имя патентообладателя

    





Оформить заказ и задать интересующие Вас вопросы Вы можете напрямую c 6-00 до 14-30 по московскому времени кроме сб, вс. whatsapp 8-950-950-9888

На данной странице представлена ознакомительная часть выбранного Вами патента

Для получения более подробной информации о патенте (полное описание, формула изобретения и т.д.) Вам необходимо сделать заказ. Нажмите на «Корзину»


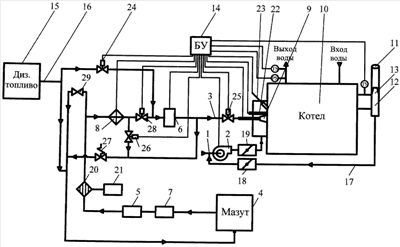
СПОСОБ РАБОТЫ КОТЕЛЬНОГО АГРЕГАТА

Номер публикации патента: 2447358

Вид документа: C1 
Страна публикации: RU 
Рег. номер заявки: 2010140541/06 
  Сделать заказПолучить полное описание патента

Редакция МПК: 
Основные коды МПК: F22B031/00   F23K005/02    
Аналоги изобретения: RU 2013694 C1, 30.05.1994. SU 706651 A1, 30.12.1979. SU 1116274 A2, 30.09.1984. SU 1158824 A1, 30.05.1985. SU 1041807 A1, 15.09.1983. EP 869316 B1, 06.03.2002. 

Имя заявителя: Федеральное государственное автономное образовательное учреждение высшего профессионального образования "Дальневосточный федеральный университет" (ДВФУ) (RU) 
Изобретатели: Суменков Вячеслав Михайлович (RU) 
Патентообладатели: Федеральное государственное автономное образовательное учреждение высшего профессионального образования "Дальневосточный федеральный университет" (ДВФУ) (RU) 

Реферат


Изобретение относится к области теплоэнергетики и предназначено для сжигания топлива, преимущественно жидкого, в топках котлов, печей, и может быть использовано для сжигания мазута и любых других жидких топлив в разных топливосжигающих устройствах. Способ включает распыление жидкого топлива и подачу его в топку котла в смеси с соответствующим количеством воздуха и сжигание. В процессе запуска котельного агрегата используют маловязкое жидкое топливо для прогрева топочного объема, при этом параллельно с прогревом топочного объема прогревают высоковязкое жидкое топливо до температуры 80-100°С и, после прогрева топочного объема до температуры 50-60°С воды в трубах котла, постепенно сокращают до нуля подачу маловязкого жидкого топлива, восполняя ее подачей прогретого высоковязкого жидкого топлива, после чего в нормальном режиме работы котельного агрегата, в нем сжигают прогретое высоковязкое жидкое топливо, кроме того, в процессе остановки котельного агрегата постепенно сокращают до нуля подачу высоковязкого жидкого топлива, восполняя ее подачей маловязкого жидкого топлива, причем процесс остановки котельного агрегата завершают при сжигании только маловязкого жидкого топлива. Кроме того, в нормальном режиме работы котельного агрегата используют водотопливную эмульсию, которую получают диспергированием нефтесодержащих вод и высоковязкого жидкого топлива. Изобретение обеспечивает бесперебойный запуск котельного агрегата в работу независимо от температуры окружающей среды и вязкости тяжелого топлива. 1 з.п. ф-лы, 1 ил.

Дирекция сайта "Промышленная Сибирь"
Россия, г.Омск, ул.Учебная, 199-Б, к.408А
Сайт открыт 01.11.2000
© 2000-2018 Промышленная Сибирь
Разработка дизайна сайта:
Дизайн-студия "RayStudio"