Промышленная Сибирь Ярмарка Сибири Промышленность СФО Электронные торги НОУ-ХАУ Электронные магазины Карта сайта
 
 

Поиск патентов

Как искать?
Реферат
Название
Публикация
Регистрационный номер
Имя заявителя
Имя изобретателя
Имя патентообладателя

    





Оформить заказ и задать интересующие Вас вопросы Вы можете напрямую c 6-00 до 14-30 по московскому времени кроме сб, вс. whatsapp 8-950-950-9888

На данной странице представлена ознакомительная часть выбранного Вами патента

Для получения более подробной информации о патенте (полное описание, формула изобретения и т.д.) Вам необходимо сделать заказ. Нажмите на «Корзину»


ГАЗОРАСПРЕДЕЛИТЕЛЬНАЯ СТАНЦИЯ

Номер публикации патента: 2428621

Вид документа: C1 
Страна публикации: RU 
Рег. номер заявки: 2010113090/06 
  Сделать заказПолучить полное описание патента

Редакция МПК: 
Основные коды МПК: F17D001/00    
Аналоги изобретения: RU 2316693 С1, 10.02.2008. RU 2154230 C1, 10.08.2000. RU 2379578 C1, 20.01.2010. US 5582012 A, 10.12.1996. US 6155051 A, 05.12.2000. 

Имя заявителя: Государственное образовательное учреждение высшего профессионального образования "Юго-Западный государственный университет" (ЮЗ ГУ) (RU) 
Изобретатели: Емельянов Сергей Геннадьевич (RU)
Кобелев Николай Сергеевич (RU)
Алябьева Татьяна Васильевна (RU)
Кобелев Андрей Николаевич (RU)
Вертакова Юлия Владимировна (RU)
Лысых Виктор Васильевич (RU)
Федоров Сергей Сергеевич (RU)
Гнездилова Ольга Александровна (RU) 
Патентообладатели: Государственное образовательное учреждение высшего профессионального образования "Юго-Западный государственный университет" (ЮЗ ГУ) (RU) 

Реферат


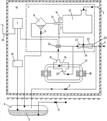
Газораспределительная станция относится к газовой технике, в частности к газораспределительным станциям для снижения давления газа в газопроводе. Газораспределительная станция содержит блок управления, технологический блок с газопроводом высокого и низкого давления, емкость сбора конденсата, соединенную с газопроводом высокого давления и через запорный орган с газопроводом низкого давления, эжектор, вихревую трубу, установленную на газопроводе высокого давления, теплообменник, соединенный с выходом горячего потока вихревой трубы, а выход ее холодного потока соединен с конденсатоотводчиком. При этом блок управления снабжен датчиком температуры наружного воздуха и регулятором расхода горячего потока вихревой трубы, расположенного на входе эжектора, а теплообменник выполнен пластинчатым и расположен на рециркуляционном контуре системы отопления и своим выходом соединен с входом эжектора, при этом выход эжектора соединен с газопроводом низкого давления, а его камера смешивания соединена с конденсатоотводчиком. Технический результат - устранение непроизводственных расходов природного газа, повышение надежности работы. 1 ил.

Дирекция сайта "Промышленная Сибирь"
Россия, г.Омск, ул.Учебная, 199-Б, к.408А
Сайт открыт 01.11.2000
© 2000-2018 Промышленная Сибирь
Разработка дизайна сайта:
Дизайн-студия "RayStudio"