Промышленная Сибирь Ярмарка Сибири Промышленность СФО Электронные торги НОУ-ХАУ Электронные магазины Карта сайта
 
 

Поиск патентов

Как искать?
Реферат
Название
Публикация
Регистрационный номер
Имя заявителя
Имя изобретателя
Имя патентообладателя

    





Оформить заказ и задать интересующие Вас вопросы Вы можете напрямую c 6-00 до 14-30 по московскому времени кроме сб, вс. whatsapp 8-950-950-9888

На данной странице представлена ознакомительная часть выбранного Вами патента

Для получения более подробной информации о патенте (полное описание, формула изобретения и т.д.) Вам необходимо сделать заказ. Нажмите на «Корзину»


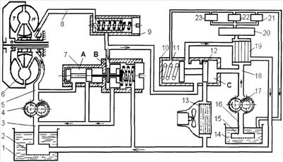
СИСТЕМА ОХЛАЖДЕНИЯ ГИДРОМЕХАНИЧЕСКОЙ ТРАНСМИССИИ

Номер публикации патента: 2369788

Вид документа: C1 
Страна публикации: RU 
Рег. номер заявки: 2008105090/11 
  Сделать заказПолучить полное описание патента

Редакция МПК: 
Основные коды МПК: F16H041/30    
Аналоги изобретения: RU 2190136 C1, 27.09.2002. RU 2131360 C1, 10.06.1999. RU 97113280 A, 27.05.1999. GB 924776 A, 01.05.1963. 

Имя заявителя: Федеральное государственное образовательное учреждение высшего профессионального образования Красноярский Государственный Аграрный Университет (RU) 
Изобретатели: Кузнецов Александр Вадимович (RU)
Селиванов Николай Иванович (RU)
Куликов Максим Викторович (RU) 
Патентообладатели: Федеральное государственное образовательное учреждение высшего профессионального образования Красноярский Государственный Аграрный Университет (RU) 

Реферат


Изобретение относится к области транспортного машиностроения, а именно к системам охлаждения трансмиссии транспортных средств. Жидкостный охлаждающий контур гидротрансформатора на линии между вспомогательной полостью дифференциального редукционного клапана и сливным каналом подключен к контуру смазочной системы трансмиссии через теплообменник. Канал, соединяющий клапан слива с теплообменником и охладителем гидротрансформатора, снабжен двухпозиционным распределителем, в котором подвижно установлен золотник с пружиной. Двухпозиционный распределитель связан гидравлически с напорной магистралью контура смазочной системы трансмиссии для управления положением золотника. Это позволяет повысить эффективность системы охлаждения гидромеханической трансмиссии. 1 ил.

Дирекция сайта "Промышленная Сибирь"
Россия, г.Омск, ул.Учебная, 199-Б, к.408А
Сайт открыт 01.11.2000
© 2000-2018 Промышленная Сибирь
Разработка дизайна сайта:
Дизайн-студия "RayStudio"