|
На данной странице представлена ознакомительная часть выбранного Вами патента
Для получения более подробной информации о патенте (полное описание, формула изобретения и т.д.) Вам необходимо сделать заказ. Нажмите на «Корзину»
| МАГИСТРАЛЬНЫЙ ГАЗОПРОВОД |  |
Номер публикации патента: 2167342 |  |
| Редакция МПК: | 7 | | Основные коды МПК: | F04F005/54 | | Аналоги изобретения: | RU 2140582 C1, 27.10.1999. RU 2108489 C1, 10.04.1998. SU 1432275 A1, 23.10.1988. SU 1573238 A1, 23.06.1990. DE 830693 A, 07.02.1952. |
| Имя заявителя: | Хабибуллин Мидхат Губайдуллович | | Изобретатели: | Хабибуллин М.Г. | | Патентообладатели: | Хабибуллин Мидхат Губайдуллович |
Реферат |  |
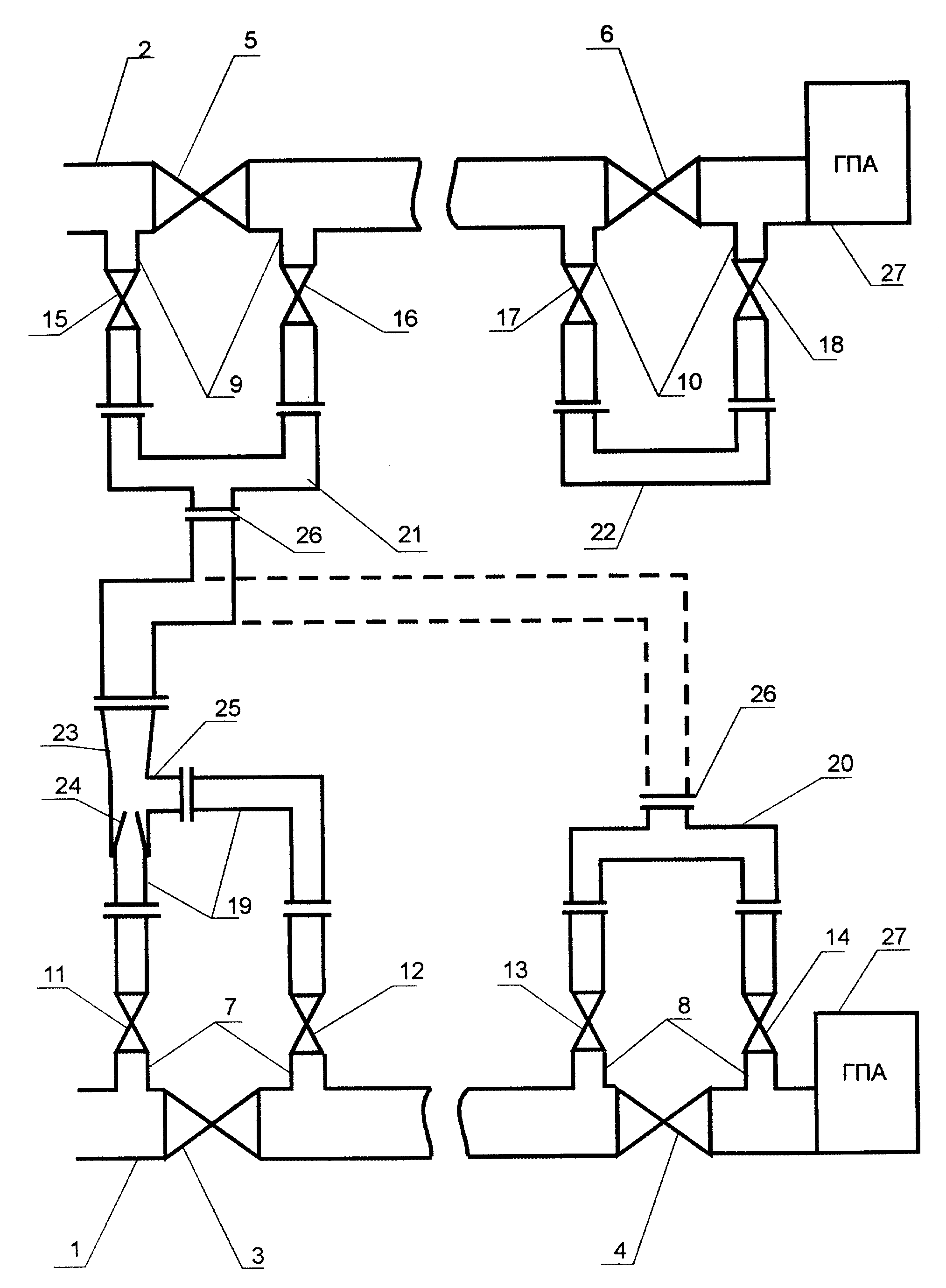
Изобретение относится к газоперекачке. Магистральный газопровод содержит, по крайней мере, два линейных крана, каждый из которых снабжен байпасным узлом. Каждый байпасный узел выполнен в виде трубопровода, сообщенного с участками газопровода до и после линейного крана и снабженного двумя запорными кранами. В трубопроводе между запорными кранами выполнен разъем, который посредством фланцевого соединения замкнут перепускным трубопроводом. В перепускном трубопроводе, установленном перед ремонтируемым участком газопровода, смонтирован эжектор, подключенный соплом к участку газопровода перед ремонтируемым участком и низконапорной камерой - к ремонтируемому участку газопровода, а перепускной трубопровод соседнего байпасного узла параллельной или этой же нитки газопровода снабжен дополнительным фланцевым соединением и выход эжектора подключен к этому фланцевому соединению. В результате достигается расширение возможности откачки газа из отключенного участка газопровода посредством эжектора. 1 ил.
|