Промышленная Сибирь Ярмарка Сибири Промышленность СФО Электронные торги НОУ-ХАУ Электронные магазины Карта сайта
 
 

Поиск патентов

Как искать?
Реферат
Название
Публикация
Регистрационный номер
Имя заявителя
Имя изобретателя
Имя патентообладателя

    





Оформить заказ и задать интересующие Вас вопросы Вы можете напрямую c 6-00 до 14-30 по московскому времени кроме сб, вс. whatsapp 8-950-950-9888

На данной странице представлена ознакомительная часть выбранного Вами патента

Для получения более подробной информации о патенте (полное описание, формула изобретения и т.д.) Вам необходимо сделать заказ. Нажмите на «Корзину»


УСТРОЙСТВО АВТОМАТИЧЕСКОГО УПРАВЛЕНИЯ ПОГРУЖНЫМ ЭЛЕКТРОНАСОСОМ

Номер публикации патента: 2419730

Вид документа: C2 
Страна публикации: RU 
Рег. номер заявки: 2009121785/06 
  Сделать заказПолучить полное описание патента

Редакция МПК: 
Основные коды МПК: F04D015/02    
Аналоги изобретения: RU 2186253 C1, 27.07.2002. SU 253589 A, 30.09.1967. SU 697748 A, 15.11.1979. DE 3440977 A, 22.05.1986. FR 2680393 A1, 19.02.1993. 

Имя заявителя: Государственное научное учреждение "Смоленский научно-исследовательский институт сельского хозяйства" Российской академии сельскохозяйственных наук (RU) 
Изобретатели: Супроненко Николай Николаевич (RU)
Критченкова Ольга Валерьевна (RU)
Муханов Борис Николаевич (RU) 
Патентообладатели: Государственное научное учреждение "Смоленский научно-исследовательский институт сельского хозяйства" Российской академии сельскохозяйственных наук (RU) 

Реферат


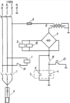
Изобретение относится к области управления насосом от датчиков уровней воды в резервуаре. Устройство содержит датчики верхнего и нижнего уровней, реле постоянного тока, размыкающие контакты которого включены в цепь управления катушки магнитного пускателя, подключающего к электросети электронасос, понижающий трансформатор, первая обмотка которого подключена через предохранитель к электросети, а вторая обмотка трансформатора подключена к входу выпрямительного моста через цепь, выполненную в виде параллельно соединенных ветвей, одна из которых представляет собой замыкающие контакты датчика верхнего уровня, а другая - последовательно соединенные размыкающие контакты датчика нижнего уровня и замыкающие контакты реле постоянного тока, катушка которого подключена к выходу выпрямительного моста. В устройство введено реле времени, катушка которого подключена параллельно катушке реле постоянного тока, а размыкающий контакт реле времени подключен к замыкающему контакту реле постоянного тока, параллельно размыкающему контакту датчика нижнего уровня. Изобретение направлено на повышение надежности устройства за счет применения защиты электродвигателя от аварийного режима работы при обрыве контрольного провода, соединяющего датчик нижнего уровня и схему управления. 1 ил.

Дирекция сайта "Промышленная Сибирь"
Россия, г.Омск, ул.Учебная, 199-Б, к.408А
Сайт открыт 01.11.2000
© 2000-2018 Промышленная Сибирь
Разработка дизайна сайта:
Дизайн-студия "RayStudio"