Промышленная Сибирь Ярмарка Сибири Промышленность СФО Электронные торги НОУ-ХАУ Электронные магазины Карта сайта
 
 

Поиск патентов

Как искать?
Реферат
Название
Публикация
Регистрационный номер
Имя заявителя
Имя изобретателя
Имя патентообладателя

    





Оформить заказ и задать интересующие Вас вопросы Вы можете напрямую c 6-00 до 14-30 по московскому времени кроме сб, вс. whatsapp 8-950-950-9888

На данной странице представлена ознакомительная часть выбранного Вами патента

Для получения более подробной информации о патенте (полное описание, формула изобретения и т.д.) Вам необходимо сделать заказ. Нажмите на «Корзину»


СИСТЕМА И СПОСОБ РЕГУЛИРОВАНИЯ РАБОТЫ МУЛЬТИФАЗНОГО ВИНТОВОГО НАСОСА

Номер публикации патента: 2433306

Вид документа: C1 
Страна публикации: RU 
Рег. номер заявки: 2010127810/06 
  Сделать заказПолучить полное описание патента

Редакция МПК: 
Основные коды МПК: F04C002/16   F04C014/08    
Аналоги изобретения: RU 2101571 C1, 10.01.1998. RU 2239122 C2, 27.11.2003. RU 2164312 C1, 20.03.2001. DE 102006043597 A1, 27.03.2008. DE 4330226 C1, 08.09.1994. 

Имя заявителя: "Салым Петролеум Девелопмент Н.В." (NL) 
Изобретатели: Дерюжов Юрий Матвеевич (RU)
Рычков Геннадий Васильевич (RU)
Куракин Александр Николаевич (RU)
Рахмаев Марат Ульфатович (RU) 
Патентообладатели: "Салым Петролеум Девелопмент Н.В." (NL) 

Реферат


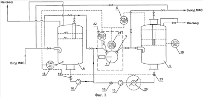
Группа изобретений относится к нефтедобывающей отрасли, а именно к системам и способам регулирования работы мультифазного винтового насоса, и может быть использована при перекачке газожидкостных сред, в частности мультифазных сред, состоящих из сырой нефти (нефть и вода) и попутного нефтяного газа. Система регулирования работы мультифазного винтового насоса 1, содержащего, по меньшей мере, один подающий винт, заключенный в корпус, имеющий на входе, по меньшей мере, один всасывающий патрубок 2 и, по меньшей мере, один напорный патрубок 3 на выходе. Система содержит установленные на входе и выходе насоса 1 и соединенные с ним последовательно системой трубопроводов, через которую непрерывно прокачивается мультифазная среда или газ, входную и выходную буферные емкости 4 и 5, донные патрубки которых соединены с всасывающим патрубком 2 насоса 1. Во входной буферной емкости 4 установлен уровнемер 18, по сигналу которого происходит снижение оборотов подающего винта насоса 1 при появлении жидкости во входной буферной емкости 4 по окончании прохождения газовой пробки. Изобретение направлено на увеличение надежности и эффективности работы мультифазного винтового насоса при перекачке мультифазных сред и, как следствие, повышении его производительности. 2 н. и 24 з.п. ф-лы, 3 ил.

Дирекция сайта "Промышленная Сибирь"
Россия, г.Омск, ул.Учебная, 199-Б, к.408А
Сайт открыт 01.11.2000
© 2000-2018 Промышленная Сибирь
Разработка дизайна сайта:
Дизайн-студия "RayStudio"