|
На данной странице представлена ознакомительная часть выбранного Вами патента
Для получения более подробной информации о патенте (полное описание, формула изобретения и т.д.) Вам необходимо сделать заказ. Нажмите на «Корзину»
| СИСТЕМА ЗАЖИГАНИЯ |  |
Номер публикации патента: 2182254 |  |
| Редакция МПК: | 7 | | Основные коды МПК: | F02P003/04 | | Аналоги изобретения: | RU 2115016 C1, 10.07.1998. SU 967154 A, 07.09.1991. SU 1383921 A, 15.06.1994. GB 1361453 A, 24.07.1974. DE 2526274 A1, 02.01.1976. |
| Имя заявителя: | Гундарев Владимир Александрович | | Изобретатели: | Гундарев В.А. Валеев Г.Г. | | Патентообладатели: | Гундарев Владимир Александрович Валеев Георгий Галиуллович |
Реферат |  |
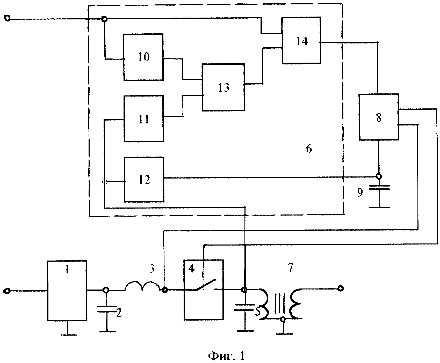
Изобретение относится к конденсаторным системам зажигания с непрерывно-импульсным накоплением энергии для двигателя внутреннего сгорания и может быть использовано на транспортных средствах и энергетических установках с любыми типами катушек зажигания и содержит преобразователь постоянного напряжения, два накопительных конденсатора, дроссель, электронный ключ (ЭК) с сигнальным и управляющим входами и одним выходом, катушку зажигания, устройство управления электронным ключом (УУЭК) с двумя входами - сигнальным и управляющим и двумя выходами, устройство включения электронного ключа (УВЭК) с двумя входами и одним двухполюсным выходом и конденсатор. Устройство управления электронным ключом содержит два одновибратора, элементы 2ИЛИ, 2И-НЕ и НЕ, выход элемента 2И-НЕ является первым выходом УУЭК, а выход элемента НЕ является вторым выходом УУЭК. Электронный ключ системы зажигания выполнен на тиристоре. Техническим результатом изобретения является увеличение надежности работы системы зажигания за счет повышения помехоустойчивости устройства управления электронным ключом. 2 з.п. ф-лы, 2 ил.
|