Промышленная Сибирь Ярмарка Сибири Промышленность СФО Электронные торги НОУ-ХАУ Электронные магазины Карта сайта
 
 

Поиск патентов

Как искать?
Реферат
Название
Публикация
Регистрационный номер
Имя заявителя
Имя изобретателя
Имя патентообладателя

    





Оформить заказ и задать интересующие Вас вопросы Вы можете напрямую c 6-00 до 14-30 по московскому времени кроме сб, вс. whatsapp 8-950-950-9888

На данной странице представлена ознакомительная часть выбранного Вами патента

Для получения более подробной информации о патенте (полное описание, формула изобретения и т.д.) Вам необходимо сделать заказ. Нажмите на «Корзину»


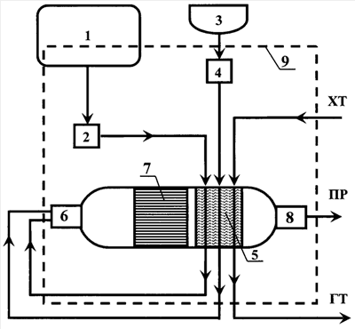
УСТРОЙСТВО ПРЕДПУСКОВОГО ПОДОГРЕВА ДВИГАТЕЛЯ, АВТОНОМНОГО ОТОПЛЕНИЯ, ГЕНЕРАЦИИ ВОДОРОДСОДЕРЖАЩЕГО ГАЗА И СПОСОБ РАБОТЫ УСТРОЙСТВА

Номер публикации патента: 2440507

Вид документа: C1 
Страна публикации: RU 
Рег. номер заявки: 2010121389/11 
  Сделать заказПолучить полное описание патента

Редакция МПК: 
Основные коды МПК: F02M027/02   F02N019/10    
Аналоги изобретения: US 4718602 A, 12.01.1988. JP 2004169594 A, 17.06.2004. SU 1508972 A3, 15.09.1989. 

Имя заявителя: Учреждение Российской академии наук Институт катализа им. Г.К. Борескова Сибирского отделения РАН (ИК СО РАН) (RU),
Федеральное государственное бюджетное образовательное учреждение высшего профессионального образования "Новосибирский национальный исследовательский государственный университет" (НГУ) (RU) 
Изобретатели: Снытников Павел Валерьевич (RU)
Кириллов Валерий Александрович (RU)
Собянин Владимир Александрович (RU)
Пармон Валентин Николаевич (RU) 
Патентообладатели: Учреждение Российской академии наук Институт катализа им. Г.К. Борескова Сибирского отделения РАН (ИК СО РАН) (RU)
Федеральное государственное бюджетное образовательное учреждение высшего профессионального образования "Новосибирский национальный исследовательский государственный университет" (НГУ) (RU) 

Реферат


Изобретения относятся к области машиностроения, а именно к предпусковому подогревателю двигателя и способу работы указанного устройства. Предпусковой подогреватель двигателя, автономного отопления, генерации водородсодержащего газа состоит из системы запуска, конвертора, теплообменника, системы управления. В конверторе установлен катализатор, который позволяет проводить паровоздушную или воздушно-углекислотную, или паро-воздушно-углекислотную конверсию топлива, продукты которой проходят через теплообменник и производят нагрев теплоносителя, циркулирующего через теплообменник. Так же рассмотрен способ работы указанного устройства, заключающийся в том, что в конверторе установлен катализатор, позволяющий проводить паровоздушную или воздушно-углекислотную, или паро-воздушно-углекислотную конверсию топлива. Достигается возможность предпускового подогрева двигателя внутреннего сгорания и получения синтеза газа. 2 н. и 23 з.п. ф-лы, 1 ил.

Дирекция сайта "Промышленная Сибирь"
Россия, г.Омск, ул.Учебная, 199-Б, к.408А
Сайт открыт 01.11.2000
© 2000-2018 Промышленная Сибирь
Разработка дизайна сайта:
Дизайн-студия "RayStudio"