Промышленная Сибирь Ярмарка Сибири Промышленность СФО Электронные торги НОУ-ХАУ Электронные магазины Карта сайта
 
 

Поиск патентов

Как искать?
Реферат
Название
Публикация
Регистрационный номер
Имя заявителя
Имя изобретателя
Имя патентообладателя

    





Оформить заказ и задать интересующие Вас вопросы Вы можете напрямую c 6-00 до 14-30 по московскому времени кроме сб, вс. whatsapp 8-950-950-9888

На данной странице представлена ознакомительная часть выбранного Вами патента

Для получения более подробной информации о патенте (полное описание, формула изобретения и т.д.) Вам необходимо сделать заказ. Нажмите на «Корзину»


СПОСОБ ЗАМЕДЛЕННОГО КОКСОВАНИЯ НЕФТЯНЫХ ОСТАТКОВ

Номер публикации патента: 2458098

Вид документа: C1 
Страна публикации: RU 
Рег. номер заявки: 2011108437/05 
  Сделать заказПолучить полное описание патента

Редакция МПК: 
Основные коды МПК: C10B055/00   C10G009/14    
Аналоги изобретения: RU 2209826 C1, 10.08.2003. RU 2410409 C1, 27.01.2011. RU 2075495 С1, 20.03.1997. 

Имя заявителя: Общество с ограниченной ответственностью "Проминтех" (RU) 
Изобретатели: Валявин Геннадий Георгиевич (RU)
Запорин Виктор Павлович (RU)
Сухов Сергей Витальевич (RU)
Мамаев Михаил Владимирович (RU)
Бидило Игорь Викторович (RU)
Валявин Константин Геннадьевич (RU) 
Патентообладатели: Общество с ограниченной ответственностью "Проминтех" (RU) 

Реферат


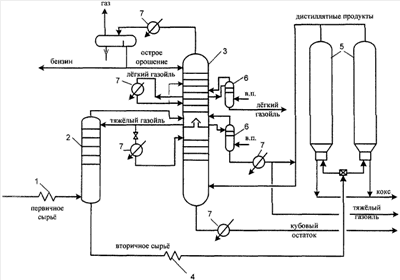
Изобретение относится к области нефтепереработки, в частности к процессу замедленного коксования для получения газойлевых фракций улучшенного качества для последующей гидрокаталитической переработки. Способ включает нагрев исходного сырья коксования в трубчатой печи 1, подачу его в испаритель 2 для смешения с рециркулятом и формирования вторичного сырья коксования, нагрев вторичного сырья в трубчатой печи 4 и подачу его в камеры коксования 5, подачу образовавшихся продуктов коксования из камер коксования 5 в ректификационную колонну для фракционирования 3 с получением газа, бензина, легкого и тяжелого газойлей коксования и кубового остатка, подачу охлажденного тяжелого газойля на массообменные устройства в нижней части ректификационной колонны 3, при этом на массообменные устройства верхней части ректификационной, колонны 3 подают охлажденный легкий газойль. Количество подаваемых охлажденных легкого и тяжелого газойлей изменяют в зависимости от требуемых количества и качества получаемых легкого и тяжелого газойлей и кубового остатка. В качестве рециркулята используют тяжелый газойль коксования. Изобретение обеспечивает одновременное получение на установке двух видов тяжелых газойлей, а также позволяет регулировать выход и качество полученных газойлевых фракций для их дальнейшей гидрокаталитической переработки и увеличить межремонтный пробег установки. 2 з.п. ф-лы, 1 ил., 2 табл., 4 пр.

Дирекция сайта "Промышленная Сибирь"
Россия, г.Омск, ул.Учебная, 199-Б, к.408А
Сайт открыт 01.11.2000
© 2000-2018 Промышленная Сибирь
Разработка дизайна сайта:
Дизайн-студия "RayStudio"