Промышленная Сибирь Ярмарка Сибири Промышленность СФО Электронные торги НОУ-ХАУ Электронные магазины Карта сайта
 
 

Поиск патентов

Как искать?
Реферат
Название
Публикация
Регистрационный номер
Имя заявителя
Имя изобретателя
Имя патентообладателя

    





Оформить заказ и задать интересующие Вас вопросы Вы можете напрямую c 6-00 до 14-30 по московскому времени кроме сб, вс. whatsapp 8-950-950-9888

На данной странице представлена ознакомительная часть выбранного Вами патента

Для получения более подробной информации о патенте (полное описание, формула изобретения и т.д.) Вам необходимо сделать заказ. Нажмите на «Корзину»


УСТАНОВКА ДЛЯ ПРОИЗВОДСТВА ДРЕВЕСНОГО УГЛЯ

Номер публикации патента: 2468061

Вид документа: C2 
Страна публикации: RU 
Рег. номер заявки: 2011103417/05 
  Сделать заказПолучить полное описание патента

Редакция МПК: 
Основные коды МПК: C10B001/04   C10B047/30   C10B053/00   C10B053/02    
Аналоги изобретения: RU 88669 U1, 20.11.2009. RU 2256686 C1, 20.07.2005. RU 2380395 C1, 27.01.2010. RU 2201952 C2, 10.04.2003. RU 84375 U1, 10.07.2009. RU 2166527 C1, 10.05.2001. RU 33375 U1, 20.10.2003. FR 2583427 A1, 19.12.1986. 

Имя заявителя: Общество с ограниченной ответственностью "Научно-технический центр Альтернативная энергетика" (ООО "НТЦ АЭ") (RU) 
Изобретатели: Тимербаев Наиль Фарилович (RU)
Зиатдинова Диляра Фариловна (RU)
Сафин Рушан Гареевич (RU)
Сафин Руслан Рушанович (RU)
Воронин Александр Евгеньевич (RU)
Садртдинов Алмаз Ринатович (RU)
Хуснуллин Ильнур Илфатович (RU) 
Патентообладатели: Общество с ограниченной ответственностью "Научно-технический центр Альтернативная энергетика" (ООО "НТЦ АЭ") (RU) 

Реферат


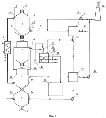
Изобретение относится к лесоперерабатывающей промышленности и может быть использовано для производства древесного угля из кусковой древесины и ее отходов. Через дозирующий загружатель 15 древесную биомассу загружают в зону сушки 2 вертикальной реторты 1, где ее сушат и прогревают. Топочные газы в виде парогазовой смеси удаляют из зоны сушки 2 в конденсатор 16. Из зоны сушки 2 через барабанный питатель 25 древесная биомасса поступает в зону пиролиза 3. В зоне пиролиза 3 происходит выделение пирогазов и образование угля. Образовавшиеся пирогазы отводят из зоны пиролиза 3 в разделительный аппарат 12. Из разделительного аппарата 12 несконденсировавшиеся пирогазы направляют в топку 9, где их сжигают. Образовавшийся в зоне пиролиза 3 уголь через барабанный питатель 26 поступает в зону охлаждения 4. Изобретение позволяет повысить эффективность процесса пиролиза. 2 ил.

Дирекция сайта "Промышленная Сибирь"
Россия, г.Омск, ул.Учебная, 199-Б, к.408А
Сайт открыт 01.11.2000
© 2000-2018 Промышленная Сибирь
Разработка дизайна сайта:
Дизайн-студия "RayStudio"