Промышленная Сибирь Ярмарка Сибири Промышленность СФО Электронные торги НОУ-ХАУ Электронные магазины Карта сайта
 
 

Поиск патентов

Как искать?
Реферат
Название
Публикация
Регистрационный номер
Имя заявителя
Имя изобретателя
Имя патентообладателя

    





Оформить заказ и задать интересующие Вас вопросы Вы можете напрямую c 6-00 до 14-30 по московскому времени кроме сб, вс. whatsapp 8-950-950-9888

На данной странице представлена ознакомительная часть выбранного Вами патента

Для получения более подробной информации о патенте (полное описание, формула изобретения и т.д.) Вам необходимо сделать заказ. Нажмите на «Корзину»


СПОСОБ УДАЛЕНИЯ СОЕДИНЕНИЙ АЗОТА ИЗ ЖИДКИХ ПОТОКОВ И УСТРОЙСТВО ДЛЯ ЕГО ОСУЩЕСТВЛЕНИЯ

Номер публикации патента: 2409543

Вид документа: C2 
Страна публикации: RU 
Рег. номер заявки: 2006126093/04 
  Сделать заказПолучить полное описание патента

Редакция МПК: 
Основные коды МПК: C07C007/13   C07C002/66   C07C015/085   C07C015/073   B01J008/02    
Аналоги изобретения: US 2003149324 А, 07.08.2003. US 6297417 А, 02.10.2001. WO 9807673 А, 26.02.1998. US 5120881 А, 09.06.1992. SU 147178 A1, 01.01.1962. 

Имя заявителя: ЮОП ЛЛК (US) 
Изобретатели: ШМИДТ Роберт Дж. (US)
ЗАРЧИ Эндрю С. (US)
ГАЙДА Грегори Дж. (US)
ВУДЛ Гай Б. (US)
ДЖЭН Денг-Янг (US) 
Патентообладатели: ЮОП ЛЛК (US) 
Приоритетные данные: 19.12.2003 US 10/741,470 

Реферат


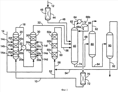
Изобретение относится к вариантам способа алкилирования субстрата алкилирования, представляющего собой ароматическое соединение, алкилирующим агентом, один из которых включает: направление сырьевого потока субстрата алкилирования, содержащего субстрат алкилирования, представляющий собой ароматическое соединение, в зону адсорбции примесей, содержащую очищающий адсорбент, включающий глину или смолу, селективные по отношению к примесям, содержащим основные органические соединения азота, с получением очищенного потока субстрата алкилирования, содержащего субстрат алкилирования, представляющий собой ароматическое соединение, и нитрилы; направление по меньшей мере части очищенного потока субстрата алкилирования и по меньшей мере части выходящего потока реакции в зону разделения; извлечение из зоны разделения загрязненного потока субстрата, содержащего субстрат алкилирования, представляющий собой ароматическое соединение, и нитрилы; направление, по меньшей мере, части загрязненного потока субстрата алкилирования, содержащего субстрат алкилирования, представляющий собой ароматическое соединение, по меньшей мере 20 мас. частей на млн воды и нитрилы в зону адсорбции азота, функционирующую при температуре 120-300°С и содержащую адсорбент, содержащий кислые молекулярные сита, селективные по отношению к нитрилам, и извлечение из зоны адсорбции азота деазотированного потока субстрата, содержащего субстрат алкилирования, представляющий собой ароматическое соединение, и имеющего концентрацию нитрилов, которая меньше концентрации нитрилов в загрязненном потоке субстрата; и направление алкилирующего агента и, по меньшей мере, части деазотированного потока субстрата, содержащего субстрат алкилирования, представляющий собой ароматическое соединение, в зону реакции алкилирования, отдельную от зоны адсорбции азота, алкилирование субстрата алкилирования, представляющего собой ароматическое соединение, алкилирующим агентом над катализатором алкилирования с образованием продукта алкилирования и извлечение из зоны реакции алкилирования выходящего потока реакции, содержащего продукт алкилирования. Применение настоящего изобретения позволяет создать защитный слой, который будет адсорбировать нитрилы из потока углеводородного сырья в присутствии воды. 3 н. и 16 з.п. ф-лы, 3 табл., 9 ил.

Дирекция сайта "Промышленная Сибирь"
Россия, г.Омск, ул.Учебная, 199-Б, к.408А
Сайт открыт 01.11.2000
© 2000-2018 Промышленная Сибирь
Разработка дизайна сайта:
Дизайн-студия "RayStudio"