Промышленная Сибирь Ярмарка Сибири Промышленность СФО Электронные торги НОУ-ХАУ Электронные магазины Карта сайта
 
 

Поиск патентов

Как искать?
Реферат
Название
Публикация
Регистрационный номер
Имя заявителя
Имя изобретателя
Имя патентообладателя

    





Оформить заказ и задать интересующие Вас вопросы Вы можете напрямую c 6-00 до 14-30 по московскому времени кроме сб, вс. whatsapp 8-950-950-9888

На данной странице представлена ознакомительная часть выбранного Вами патента

Для получения более подробной информации о патенте (полное описание, формула изобретения и т.д.) Вам необходимо сделать заказ. Нажмите на «Корзину»


ИЗВЛЕЧЕНИЕ ФОСФОРА

Номер публикации патента: 2462414

Вид документа: C2 
Страна публикации: RU 
Рег. номер заявки: 2009136243/05 
  Сделать заказПолучить полное описание патента

Редакция МПК: 
Основные коды МПК: C01B025/234   C01B025/28   C01B025/46    
Аналоги изобретения: SU 674979 A, 25.07.1979. SU 424849 A, 25.04.1974. SU 823286 A, 23.04.1981. Основы жидкостной экстракции./ Под ред. Г.А. Ягодина. - М.: Химия, 1981, с.236, абзац 5, с.237, абзац 8. SU 1835399 A1, 23.08.1993. SU 488393 A, 15.10.1975. FR 26512224 A1, 01.03.1991. US 3579322 A, 18.05.1971. US 2850358 A, 02.09.1958. 

Имя заявителя: ИзиМайнинг Свиден АБ (SE) 
Изобретатели: КОЭН Ярив (SE) 
Патентообладатели: ИзиМайнинг Свиден АБ (SE) 
Приоритетные данные: 19.03.2007 SE 0700698-4 

Реферат


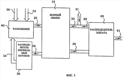
Изобретение относится к технологии получения фосфатов аммония и может найти применение в качестве удобрения. Исходное фосфорсодержащее вещество 52 направляют в установку 60 для разложения, в которую также вводят кислоту 58. Полученный в установке 60 раствор 20 подают в ионообменную установку 10. Потоки 26 из ионообменной установки 10 подают в распределитель 56 потоков. Поток воды 54 возвращают на стадию разложения. В ионообменной установке 10 получают элюат 36, который поступает в распределитель 69. К элюату 36 добавляют аммиак. Кристаллы триаммонийфосфата отбирают через выпускные средства 91. Часть элюата 89 рециркулируют и используют в качестве регенерационного раствора 30 с добавлением свежего регенерационного раствора 31. Изобретение позволяет извлекать триаммонийфосфат, не содержащий примесей металлов. 6 з.п. ф-лы, 7 ил.

Дирекция сайта "Промышленная Сибирь"
Россия, г.Омск, ул.Учебная, 199-Б, к.408А
Сайт открыт 01.11.2000
© 2000-2018 Промышленная Сибирь
Разработка дизайна сайта:
Дизайн-студия "RayStudio"