Промышленная Сибирь Ярмарка Сибири Промышленность СФО Электронные торги НОУ-ХАУ Электронные магазины Карта сайта
 
 

Поиск патентов

Как искать?
Реферат
Название
Публикация
Регистрационный номер
Имя заявителя
Имя изобретателя
Имя патентообладателя

    





Оформить заказ и задать интересующие Вас вопросы Вы можете напрямую c 6-00 до 14-30 по московскому времени кроме сб, вс. whatsapp 8-950-950-9888

На данной странице представлена ознакомительная часть выбранного Вами патента

Для получения более подробной информации о патенте (полное описание, формула изобретения и т.д.) Вам необходимо сделать заказ. Нажмите на «Корзину»


УСТРОЙСТВО ДЛЯ АВТОМАТИЧЕСКОГО РЕГУЛИРОВАНИЯ СХОЖДЕНИЯ УПРАВЛЯЕМЫХ КОЛЕС АВТОМОБИЛЯ В ПРОЦЕССЕ ДВИЖЕНИЯ

Номер публикации патента: 2471164

Вид документа: C1 
Страна публикации: RU 
Рег. номер заявки: 2011128486/11 
  Сделать заказПолучить полное описание патента

Редакция МПК: 
Основные коды МПК: G01M017/06   B62D017/00    
Аналоги изобретения: RU 2348913 C1, 10.03.2009. RU 2375230 C1, 10.12.2009. RU 2259296 C1, 27.08.2005. EP 1078844 A2, 28.02.2001. 

Имя заявителя: Государственное образовательное учреждение высшего профессионального образования "Оренбургский государственный университет" (RU) 
Изобретатели: Рассоха Владимир Иванович (RU)
Исайчев Владимир Тимофеевич (RU) 
Патентообладатели: Государственное образовательное учреждение высшего профессионального образования "Оренбургский государственный университет" (RU) 

Реферат


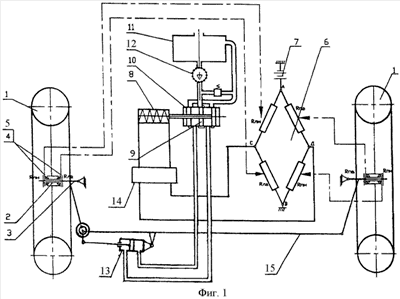
Изобретение относится к области транспортного машиностроения. Устройство для автоматического регулирования схождения управляемых колес содержит управляемые колеса с подшипниками, оси с поворотными кулаками, втулки, кольца и шайбы с гайками их крепления на осях, тензодатчики, установленные на торцевых поверхностях колец и соединенные в электрический мост, источник электропитания, электромагнитную катушку, распределительное устройство, емкость с рабочей жидкостью, насос, поперечную рулевую тягу с наконечниками, которые одновременно являются корпусами шаровых шарниров рулевой трапеции, включающих также пальцы, сухари, пятки, пружины и крышки, и гидроцилиндр. Поперечная рулевая тяга выполнена цельной. Корпус гидроцилиндра крепится шарнирно через кронштейн на поперечной тяге. Отверстие в одном из наконечников поперечной рулевой тяги под шаровой шарнир выполнено сквозным цилиндрическим, в него устанавливается эксцентричный корпус шарового шарнира. Корпус шарнира выполнен в нижней части с наружным буртиком, а в верхней части - с наружной резьбой под гайку, жестко закрепляющую на корпусе поводок. Поводок соединен шарнирно со штоком гидроцилиндра, под действием которого корпус шарнира поворачивается и изменяет рабочую длину поперечной рулевой тяги при нарушении схождения управляемых колес. Достигается повышение надежности устройства. 2 ил.

Дирекция сайта "Промышленная Сибирь"
Россия, г.Омск, ул.Учебная, 199-Б, к.408А
Сайт открыт 01.11.2000
© 2000-2018 Промышленная Сибирь
Разработка дизайна сайта:
Дизайн-студия "RayStudio"