Промышленная Сибирь Ярмарка Сибири Промышленность СФО Электронные торги НОУ-ХАУ Электронные магазины Карта сайта
 
 

Поиск патентов

Как искать?
Реферат
Название
Публикация
Регистрационный номер
Имя заявителя
Имя изобретателя
Имя патентообладателя

    





Оформить заказ и задать интересующие Вас вопросы Вы можете напрямую c 6-00 до 14-30 по московскому времени кроме сб, вс. whatsapp 8-950-950-9888

На данной странице представлена ознакомительная часть выбранного Вами патента

Для получения более подробной информации о патенте (полное описание, формула изобретения и т.д.) Вам необходимо сделать заказ. Нажмите на «Корзину»


СПОСОБ ТОРМОЖЕНИЯ ЛОКОМОТИВА И КРАН ВСПОМОГАТЕЛЬНОГО ТОРМОЗА ЛОКОМОТИВА

Номер публикации патента: 2444453

Вид документа: C1 
Страна публикации: RU 
Рег. номер заявки: 2010147848/11 
  Сделать заказПолучить полное описание патента

Редакция МПК: 
Основные коды МПК: B60T015/04    
Аналоги изобретения: RU 2211161 C1, 27.08.2003. SU 1705160 A1, 15.01.1992. EP 0032567 A1, 29.07.1981. US 4561700 A, 31.12.1985. 

Имя заявителя: Открытое акционерное общество МТЗ ТРАНСМАШ (RU) 
Изобретатели: Чуев Сергей Георгиевич (RU)
Тагиев Павел Михайлович (RU)
Афанасьев Сергей Иванович (RU)
Егоренков Николай Анатольевич (RU)
Популовский Сергей Алексеевич (RU) 
Патентообладатели: Открытое акционерное общество МТЗ ТРАНСМАШ (RU) 

Реферат


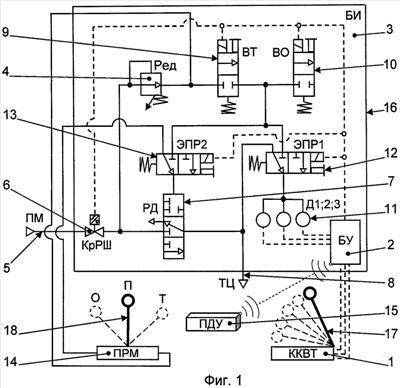
Группа изобретений относится к области железнодорожного транспорта, в частности к электропневматическим средствам управления процессом торможения железнодорожных тяговых средств. Способ торможения локомотива включает выбор ступени торможения, подачу команды на пневмораспределитель сжатого воздуха исполнительного блока, подачу сжатого воздуха в полость управляющего давления пневмораспределителя и тормозные цилиндры и подъем давления до установленного уровня, соответствующего ступени торможения. Подачу сжатого воздуха в полость управляющего давления пневмораспределителя совмещают с контролем уровня его давления. Затем осуществляют периодический контроль уровня давления сжатого воздуха в тормозных цилиндрах, сравнивают полученные значения давления с давлением, соответствующим ступени торможения, и в случае его недостатка осуществляют дальнейшую подачу сжатого воздуха без превышения установленного для данной ступени торможения уровня давления. Кран вспомогательного тормоза локомотива содержит устанавливаемый в пульт машиниста контроллер, блок управления, исполнительный блок с редуктором и пневмораспределитель сжатого воздуха. Кран также снабжен датчиками давления, связанными с блоком управления, и электропневмораспределителем контроля давления, сообщающим датчики давления с тормозными цилиндрами или с полостью управляющего давления пневмораспределителя сжатого воздуха и вентилем тормоза. Полость управляющего давления пневмораспределителя сжатого воздуха связана с электропневмораспределителем контроля давления и вентилем тормоза через электропневмораспределитель переключения на резервный пневматический управляющий модуль. Достигается повышение надежности и оперативности торможения локомотива, повышение его маневренности за счет увеличения скорости срабатывания тормозной системы, а также достигается возможность дистанционного управления процессом его торможения, в том числе силами одного машиниста. 2 н. и 6 з.п. ф-лы, 2 ил.

Дирекция сайта "Промышленная Сибирь"
Россия, г.Омск, ул.Учебная, 199-Б, к.408А
Сайт открыт 01.11.2000
© 2000-2018 Промышленная Сибирь
Разработка дизайна сайта:
Дизайн-студия "RayStudio"