Промышленная Сибирь Ярмарка Сибири Промышленность СФО Электронные торги НОУ-ХАУ Электронные магазины Карта сайта
 
 

Поиск патентов

Как искать?
Реферат
Название
Публикация
Регистрационный номер
Имя заявителя
Имя изобретателя
Имя патентообладателя

    





Оформить заказ и задать интересующие Вас вопросы Вы можете напрямую c 6-00 до 14-30 по московскому времени кроме сб, вс. whatsapp 8-950-950-9888

На данной странице представлена ознакомительная часть выбранного Вами патента

Для получения более подробной информации о патенте (полное описание, формула изобретения и т.д.) Вам необходимо сделать заказ. Нажмите на «Корзину»


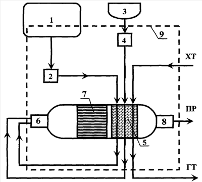
УСТРОЙСТВО ПРЕДПУСКОВОГО ПОДОГРЕВА ДВИГАТЕЛЯ, АВТОНОМНОГО ОТОПЛЕНИЯ, ГЕНЕРАЦИИ ВОДОРОДСОДЕРЖАЩЕГО ГАЗА И СПОСОБ ЕГО РАБОТЫ

Номер публикации патента: 2399507

Вид документа: C1 
Страна публикации: RU 
Рег. номер заявки: 2009108608/11 
  Сделать заказПолучить полное описание патента

Редакция МПК: 
Основные коды МПК: B60H001/22   F02N019/10    
Аналоги изобретения: SU 1508972 A3, 15.09.1989. JP 2004169594 А, 17.06.2004. GB 829581 А, 02.03.1960. RU 2199382 С2, 27.02.2003. 

Имя заявителя: Институт катализа им. Г.К. Борескова Сибирского отделения Российской Академии наук (статус государственного учреждения) (RU) 
Изобретатели: Снытников Павел Валерьевич (RU)
Кириллов Валерий Александрович (RU)
Собянин Владимир Александрович (RU)
Бризицкий Олег Федорович (RU)
Терентьев Валерий Яковлевич (RU)
Бурцев Владимир Александрович (RU)
Кузин Николай Алексеевич (RU)
Беляев Владимир Дмитриевич (RU)
Киреенков Виктор Викторович (RU)
Амосов Юрий Иванович (RU)
Смирнов Евгений Ильич (RU) 
Патентообладатели: Институт катализа им. Г.К. Борескова Сибирского отделения Российской Академии наук (статус государственного учреждения) (RU) 

Реферат


Изобретения относится к области транспортного машиностроения, в частности к устройствам предпускового подогрева и способу его работы. Устройство предпускового подогрева двигателя или автономного отопления, за счет генерации водородсодержащего газа, состоит из системы запуска, конвертора, теплообменника, системы управления. В конверторе установлен катализатор, позволяющий проводить воздушную конверсию топлива. Продукты воздушной конверсии топлива, проходя через теплообменник, производят нагрев теплоносителя, циркулирующего через теплообменник. Способ работы устройства предпускового подогрева двигателя или автономного отопления, за счет генерации водородсодержащего газа, состоящего из системы запуска, конвертора, теплообменника, заключается в том, что в конвертор устанавливают катализатор, позволяющий проводить воздушную конверсию топлива. Продукты воздушной конверсии топлива, проходя через теплообменник, производят нагрев теплоносителя, циркулирующего через теплообменник. Достигается расширение технических возможностей транспортного средства, за счет использования устройства предпускового подогрева. 2 н. и 22 з.п. ф-лы, 1 ил.

Дирекция сайта "Промышленная Сибирь"
Россия, г.Омск, ул.Учебная, 199-Б, к.408А
Сайт открыт 01.11.2000
© 2000-2018 Промышленная Сибирь
Разработка дизайна сайта:
Дизайн-студия "RayStudio"