|
На данной странице представлена ознакомительная часть выбранного Вами патента
Для получения более подробной информации о патенте (полное описание, формула изобретения и т.д.) Вам необходимо сделать заказ. Нажмите на «Корзину»
| СПОСОБ ИЗГОТОВЛЕНИЯ ТЕПЛООБМЕННОГО ОБОРУДОВАНИЯ С ЖИДКОМЕТАЛЛИЧЕСКИМ ТЕПЛОНОСИТЕЛЕМ |  |
Номер публикации патента: 2175102 |  |
| Редакция МПК: | 7 | | Основные коды МПК: | F28D015/02 F28F019/02 B21D053/02 | | Аналоги изобретения: | ИВАНОВСКИЙ М.Н. и др. Технологические основы тепловых труб. - М.: Атомиздат, 1980, с.156. RU 2087431 C1, 20.08.1997. RU 94010996 A1, 27.11.1995. PCT/WO 95/29375 A, 02.11.1995. RU 2047078 C1, 27.10.1995. |
| Имя заявителя: | Государственный научный центр Российской Федерации - Физико-энергетический институт им. акад. А.И. Лейпунского | | Изобретатели: | Засорин И.И. Ивановский М.Н. Логинов Н.И. Михеев А.С. Морозов В.А. Морозов А.В. Шимкевич А.Л. | | Патентообладатели: | Государственный научный центр Российской Федерации - Физико-энергетический институт им. акад. А.И. Лейпунского |
Реферат |  |
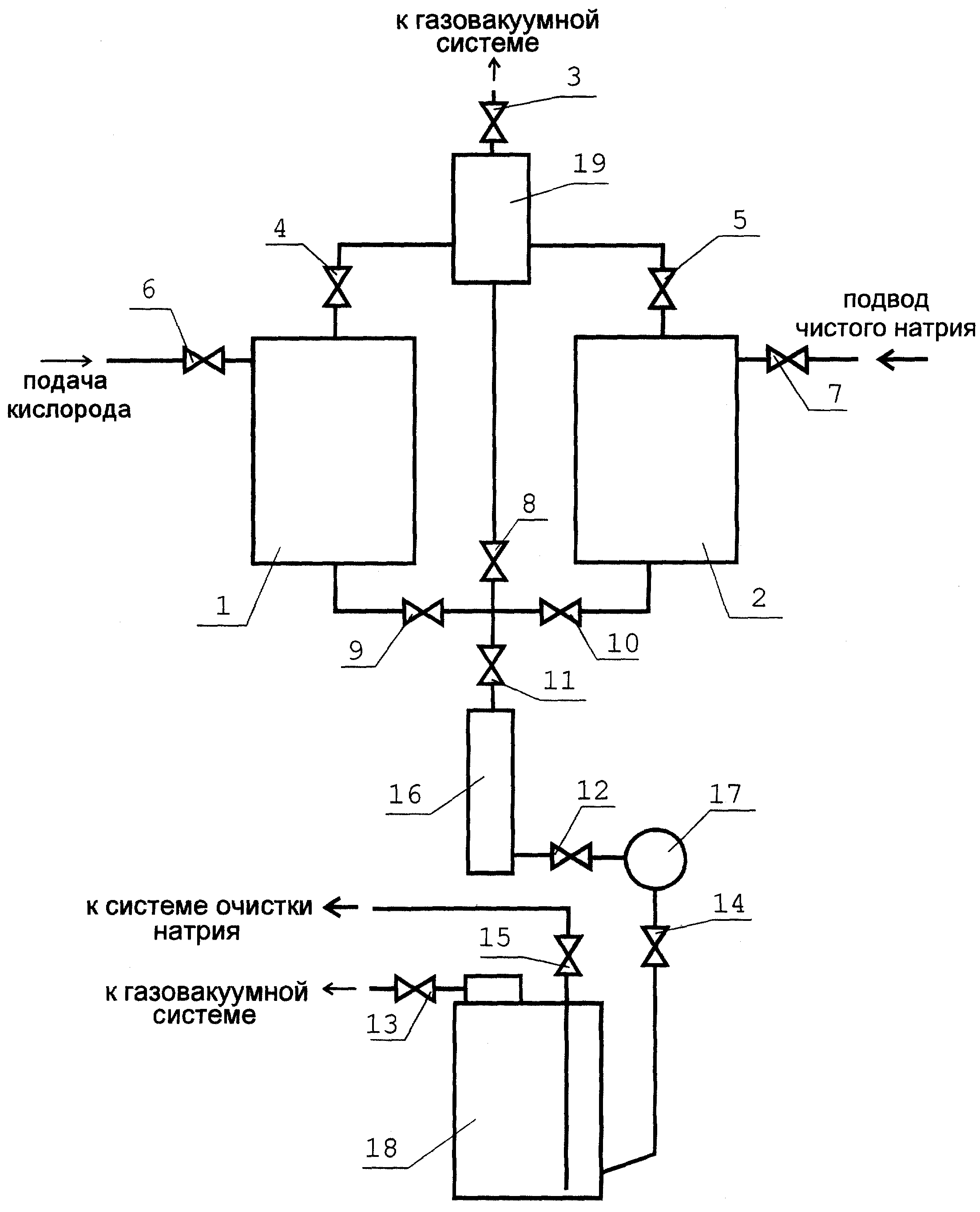
Способ предназначен для использования в теплоэнергетике и атомной энергетике, а также может быть использован в металлургической, стекольной и других отраслях промышленности. Способ включает сборку теплообменного оборудования, дегазацию, промывку и заполнение теплоносителем, причем конструкционный материал на рабочих поверхностях, контактирующих с жидкометаллическим теплоносителем, обескислороживают до предельного оксида, промывают теплоносителем, обогащенным кислородом до окислительного потенциала выше потенциала предельного оксида, ополаскивают теплоносителем, обескислороживают до окислительного потенциала ниже потенциала предельного оксида, заполняют теплообменное оборудование этим обескислороженным теплоносителем в требуемом количестве, а затем герметизируют теплообменное оборудование. Изобретение обеспечивает увеличение ресурса работы теплообменного оборудования, улучшает его теплотехнические характеристики. 2 з.п.ф-лы, 1 ил.
|