Промышленная Сибирь Ярмарка Сибири Промышленность СФО Электронные торги НОУ-ХАУ Электронные магазины Карта сайта
 
 

Поиск патентов

Как искать?
Реферат
Название
Публикация
Регистрационный номер
Имя заявителя
Имя изобретателя
Имя патентообладателя

    





Оформить заказ и задать интересующие Вас вопросы Вы можете напрямую c 6-00 до 14-30 по московскому времени кроме сб, вс. whatsapp 8-950-950-9888

На данной странице представлена ознакомительная часть выбранного Вами патента

Для получения более подробной информации о патенте (полное описание, формула изобретения и т.д.) Вам необходимо сделать заказ. Нажмите на «Корзину»


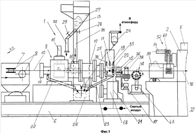
ЛИНИЯ ОЧИСТКИ И ВОЛОЧЕНИЯ КАТАНКИ

Номер публикации патента: 2438812

Вид документа: C1 
Страна публикации: RU 
Рег. номер заявки: 2010137697/02 
  Сделать заказПолучить полное описание патента

Редакция МПК: 
Основные коды МПК: B21C009/00    
Аналоги изобретения: RU 2205080 C1, 27.05.2003. RU 2138351 C1, 27.09.1999. RU 2317868 C1, 27.02.2008. RU 2324558 C1, 20.05.2008. GB 2124121 A, 15.02.1984. 

Имя заявителя: Делюсто Лев Георгиевич (RU) 
Изобретатели: Делюсто Лев Георгиевич (RU) 
Патентообладатели: Делюсто Лев Георгиевич (RU) 

Реферат


Изобретение предназначено для повышения удобства и надежности работы линии. Линия содержит размоточное устройство, петлеуловитель, окалиноломатель, механизм для вибрации катанки перед мыльницей первого блока волочильного стана, выполненный в виде ролика, вдоль образующих которого установлены цилиндрические валики, многократный волочильный стан, оборудованный мыльницами, и другое оборудование. Повышение надежности крепления элементов, входящих в состав линии, возможность регулирования объема рабочей камеры и скорости истечения абразивного порошка обеспечивается за счет того, что вибрационный механизм для вибрации катанки снабжен приводом для принудительного вращения ролика, установленного на опоры качения, валики выполнены с возможностью быстрой замены при износе, устройство очистки имеет ультразвуковой магнитострикционный преобразователь, ось которого перпендикулярна оси волочения, концентратор которого непосредственно соединен при помощи конуса с инструментом нагнетания абразивного порошка, мыльница имеет устройство для ультразвуковой вибрации волочильного инструмента, содержащее ультразвуковой магнитострикционный преобразователь, ось которого параллельна оси волочения, концентратор ультразвукового магнитострикционного преобразователя соединен с волноводом посредством конусного соединения, волновод на другом конце имеет держатель, в котором установлен волочильный инструмент, каждая последующая мыльница волочильного стана снабжена П-образной электромагнитной или магнитной системой. 3 з.п. ф-лы, 4 ил.

Дирекция сайта "Промышленная Сибирь"
Россия, г.Омск, ул.Учебная, 199-Б, к.408А
Сайт открыт 01.11.2000
© 2000-2018 Промышленная Сибирь
Разработка дизайна сайта:
Дизайн-студия "RayStudio"